GM Service Manual Online
For 1990-2009 cars only
Makes
🢒
Buick
🢒
2000
🢒
LeSabre
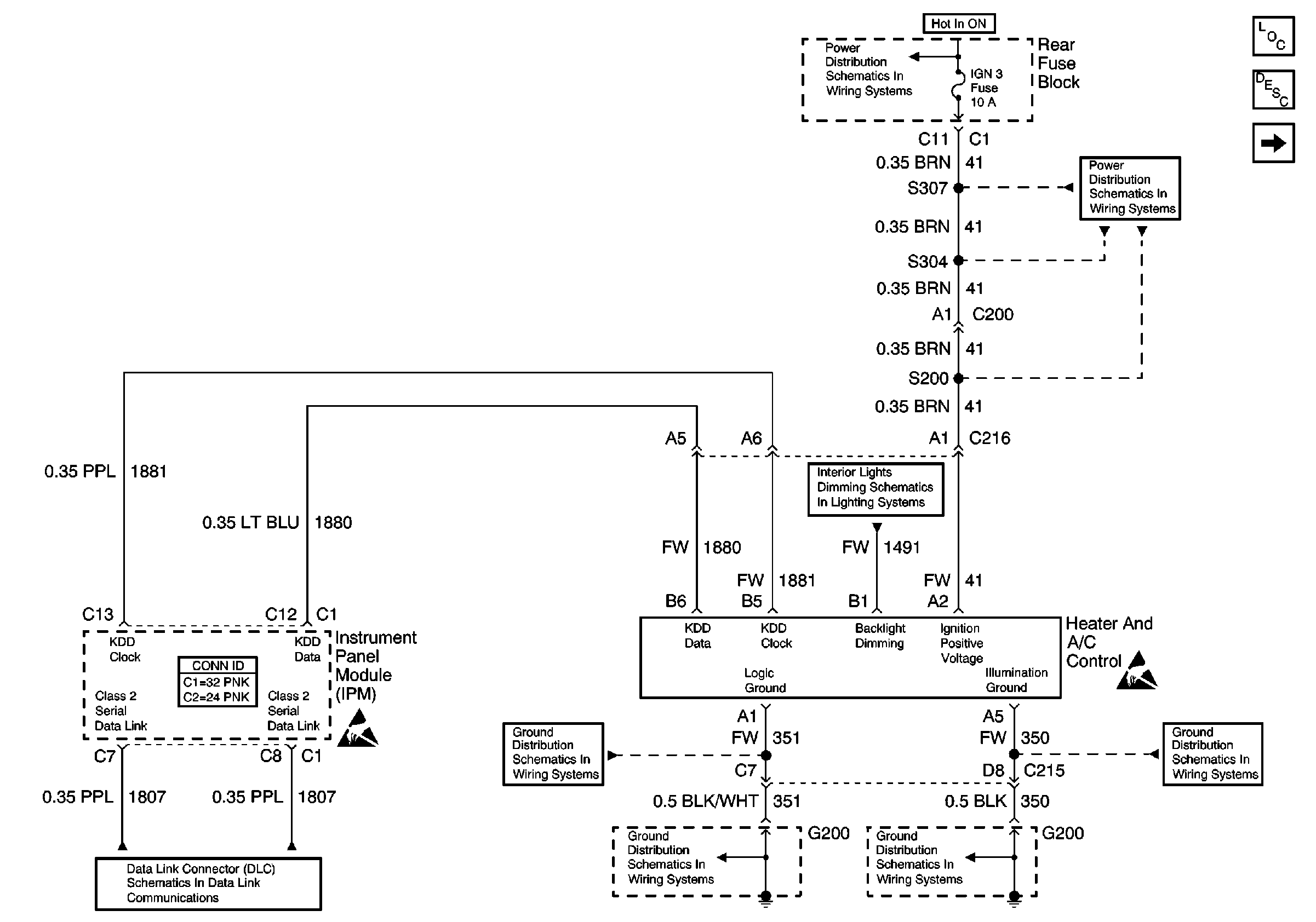
🢒 Heater AC Control W/CJ2
Heater AC Control W/CJ2
Heater AC Control W/CJ2
HVAC Components
HVAC Compressor Controls Circuit Description
Compressor Control W/CJ2
IGN3 and ABS Fuses (Rear Fuse Block)
IGN3 and ABS Fuses (Rear Fuse Block)
Handling ESD Sensitive Parts Notice
Handling ESD Sensitive Parts Notice
Instrument Panel and Console Dimming
Serial Data Class 2
G200 (1 of 2)
G200 (2 of 2)