GM Service Manual Online
For 1990-2009 cars only
Makes
🢒
Buick
🢒
2000
🢒
LeSabre
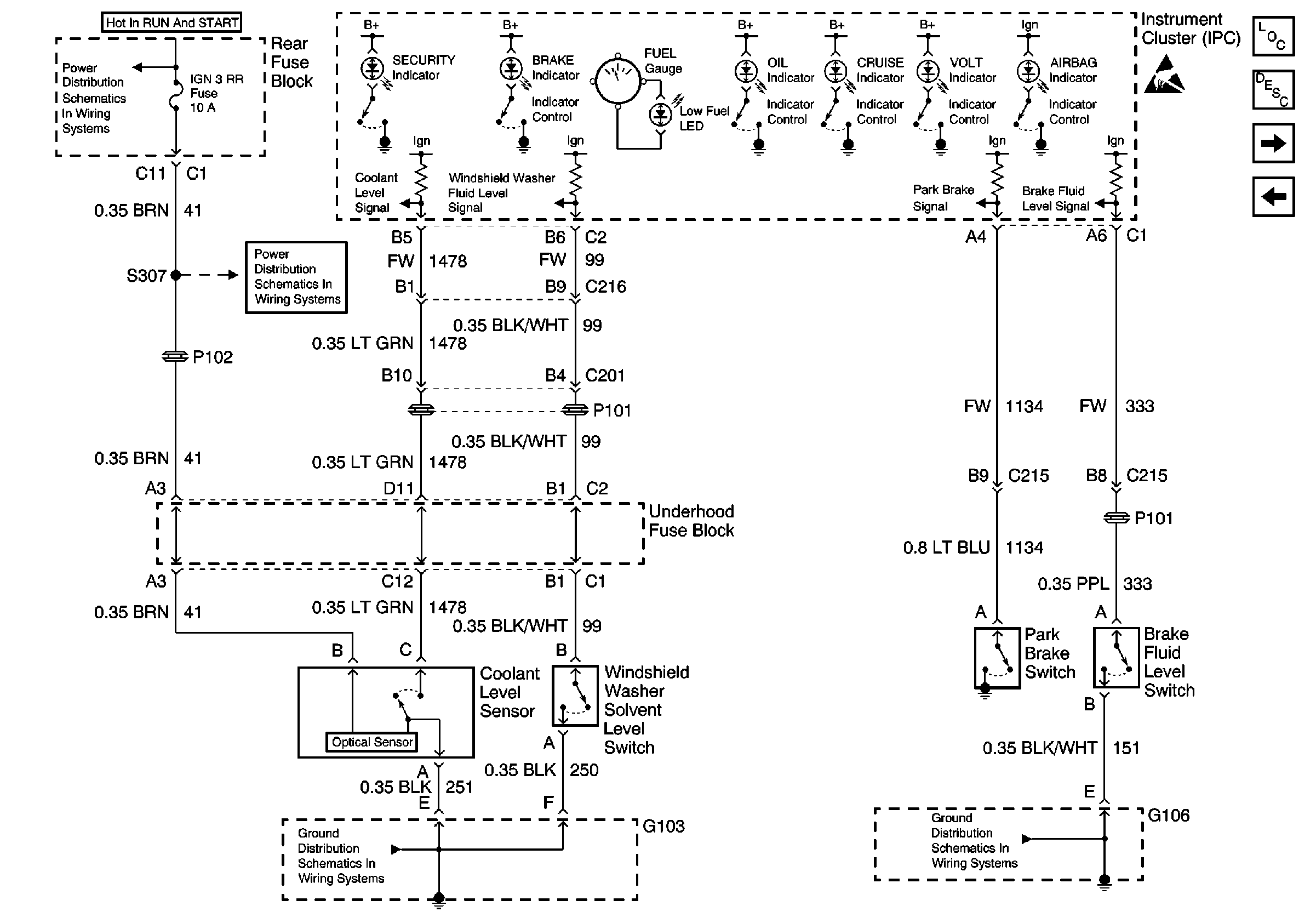
🢒 Coolant, Brake, Washer Inputs
Coolant, Brake, Washer Inputs
Coolant, Brake, Washer Inputs
Instrument Cluster and HUD Components
Instrument Cluster Indicator Operation
DIC Switch ( w/U2E )
Turn Signal and High Beam Inputs
Handling ESD Sensitive Parts Notice
G101, G106, and G107
G103
220 Cell 83: Head Up Display
CCM, PCM Controls and Vehicle Speed Input