GM Service Manual Online
For 1990-2009 cars only
Makes
🢒
Buick
🢒
2000
🢒
LeSabre
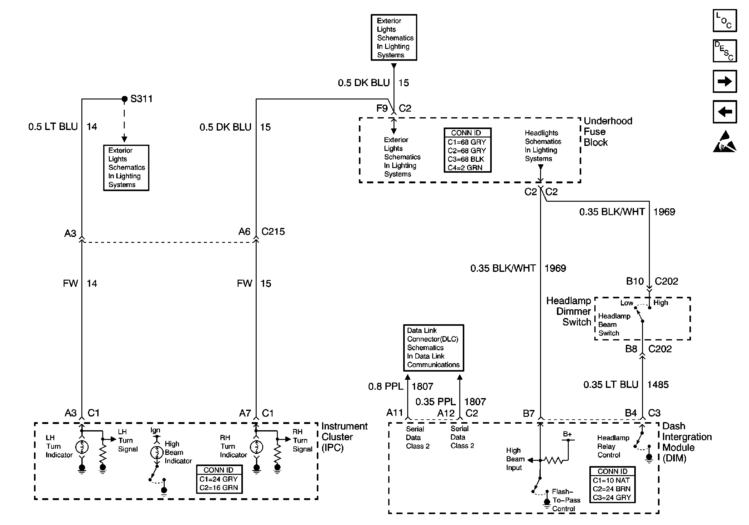
🢒 Turn Signal and High Beam Inputs
Turn Signal and High Beam Inputs
Turn Signal and High Beam Inputs
Instrument Cluster and HUD Components
Instrument Cluster Indicator Operation
Coolant, Brake, Washer Inputs
PCM, IPC, Inputs
Handling ESD Sensitive Parts Notice
DRL, High Beam Headlamps, Dimmer Switch
RH Exterior Lamps
RH Exterior Lamps
LH Exterior Lamps
Serial Data Class 2