GM Service Manual Online
For 1990-2009 cars only
Makes
🢒
Buick
🢒
2005
🢒
LeSabre
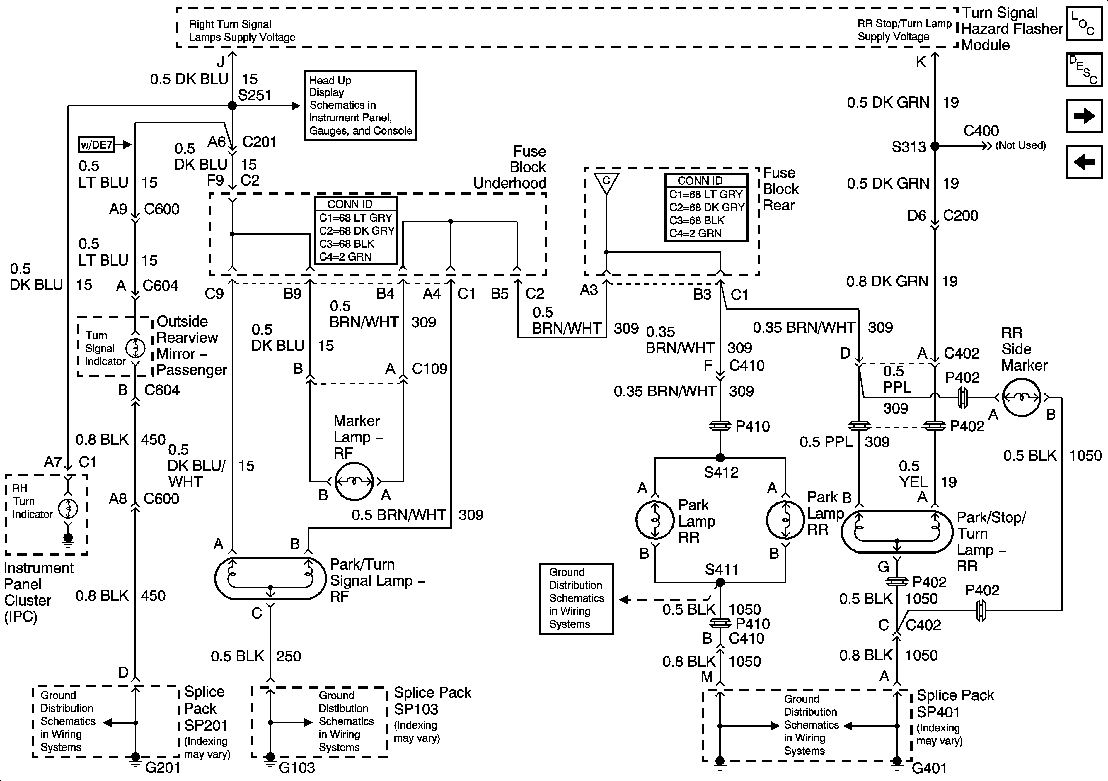
🢒 Passengers Side Exterior Lamps
Passengers Side Exterior Lamps
Passenger Side Exterior Lamps
Master Electrical Component List
Exterior Lighting Systems Description and Operation
Backup Lamps
Drivers Side Exterior Lamps
Head Up Display
Park Lamp Relay
G401 - 1 of 2
G201
G103
G401 - 1 of 2