GM Service Manual Online
For 1990-2009 cars only
Makes
🢒
Buick
🢒
1999
🢒
Regal
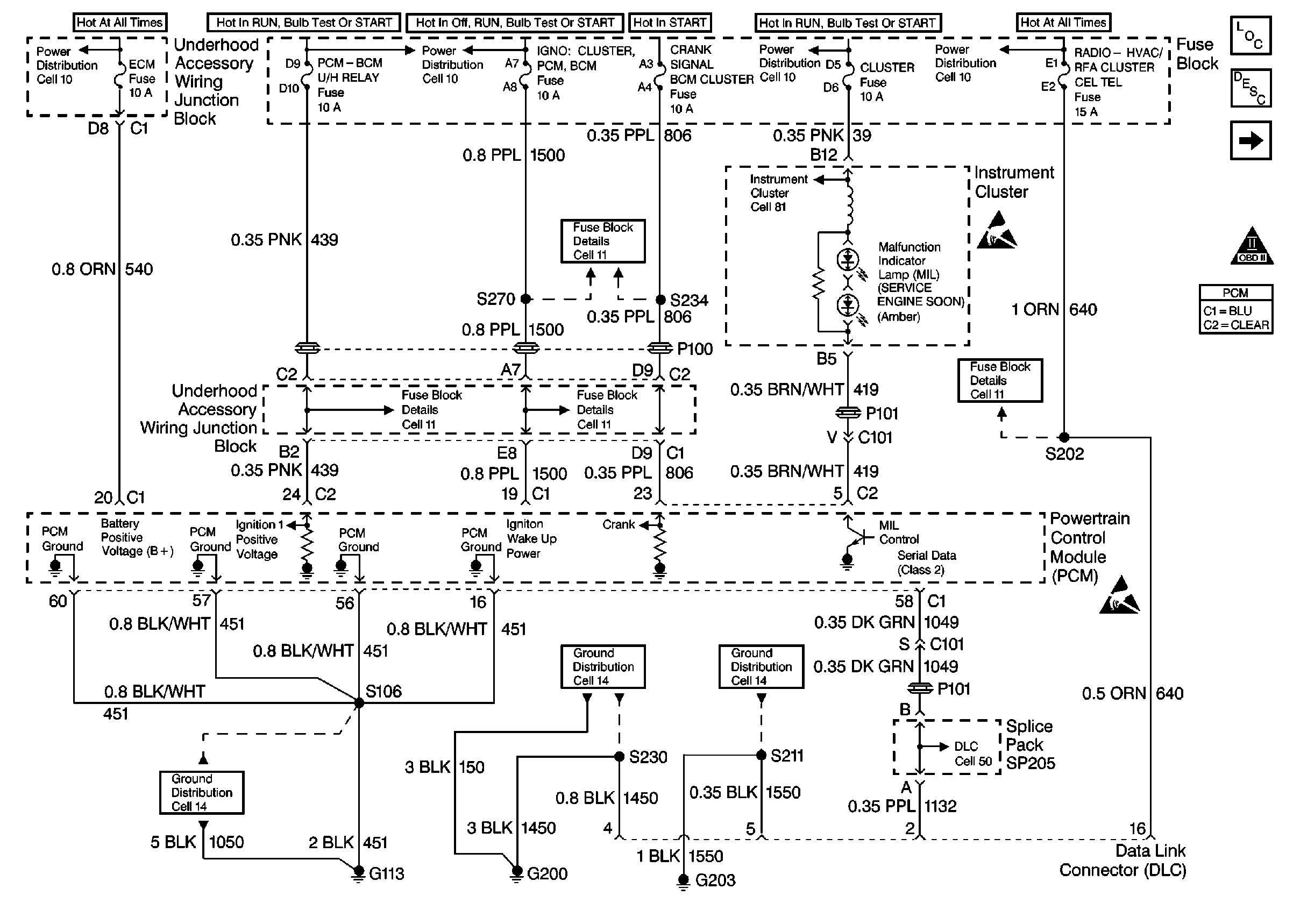
🢒 Cell 21: Power, Ground, MIL and DLC
Cell 21: Power, Ground, MIL and DLC
Cell 21: Power, Ground, MIL and DLC
Cell 21: Ignition System and Knock Sensors
OBDII Symbol Description Notice
Handling Electrostatic Discharge Sensitive Parts Notice
Handling Electrostatic Discharge Sensitive Parts Notice
Cell 10: EBCM/EBTCM
Cell 10: Ignition Switch
Cell 10: Ignition Switch
Cell 10: Battery, and Generator
Cell 11: HEATED MIRROR, CRANK SIGNAL BCM CLUSTER, IGN 0: CLUSTER PCM & BCM, and PARK LOCK Fuses
Cell 81: PCM, Engine Coolant Level Indicator Module, Windshield Washer Solvent Level Switch
Cell 11: RADIO-HVAC RFA CLUSTER CEL TEL, BCM PWR, INADV POWER BUS,and CIGAR LTR DATA LINK Fuses
Cell 11: TURN SIGNALS CORN LPS, AIR BAG, CLUSTER, DRL and PCM-BCM U/H RELAY Fuses
Cell 11: HEATED MIRROR, CRANK SIGNAL BCM CLUSTER, IGN 0: CLUSTER PCM & BCM, and PARK LOCK Fuses
Data Link Connector Schematic (Cell 50: PCM, EBCM/EBTCM, SIR/BCM Module)
Cell 14: G200 (1 of 2)
Cell 14: G203 (1 of 2)