GM Service Manual Online
For 1990-2009 cars only
Makes
🢒
Buick
🢒
2000
🢒
Regal
🢒 Fog Lamps, Fog Lamp Switch, Fog Lamp Relay and BCM
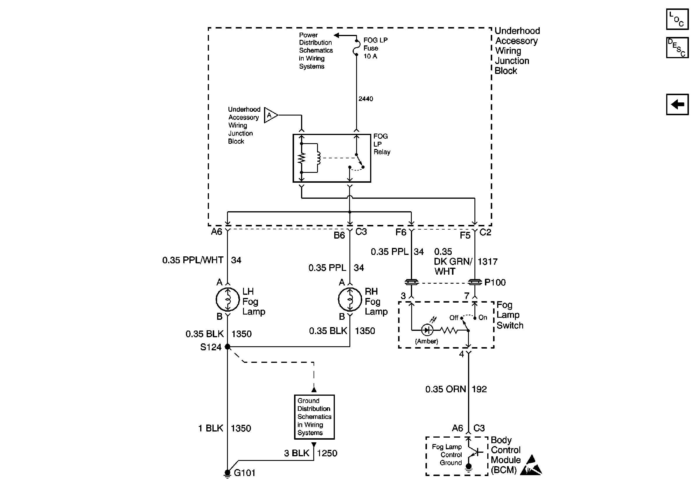
Fog Lamps, Fog Lamp Switch, Fog Lamp Relay and BCM
Fog Lamps, Fog Lamp Switch, Fog Lamp Relay and BCM
UAWJB
Headlamp Switch, Instrument Cluster and Headlamp Dimmer Switch
G101
Handling ESD Sensitive Parts Notice
Lighting Systems Components
Fog Lights Circuit Description
Headlamp Switch, Instrument Cluster and Headlamp Dimmer Switch