GM Service Manual Online
For 1990-2009 cars only
Makes
🢒
Buick
🢒
2000
🢒
Regal
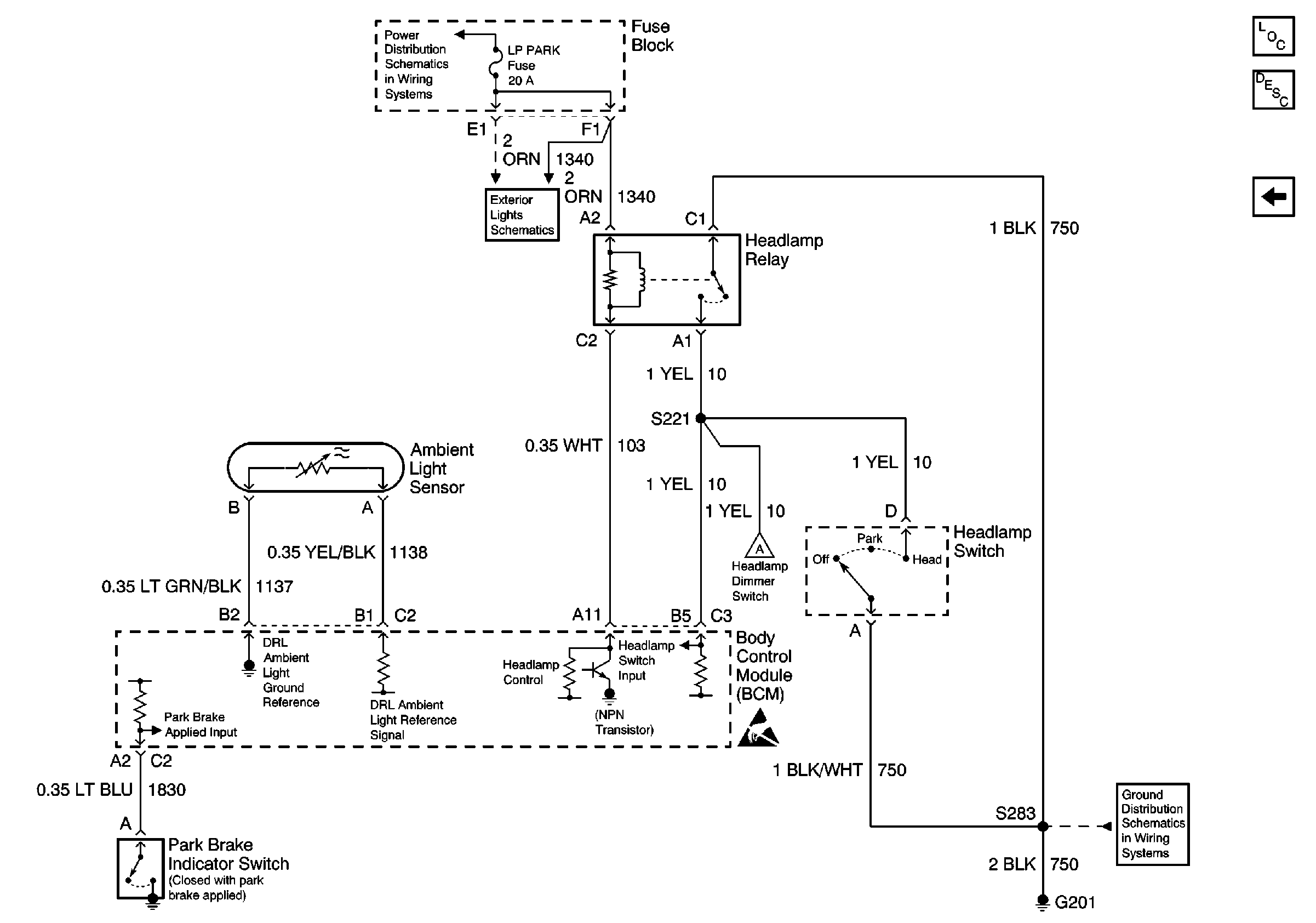
🢒 Headlamp Relay, BCM and Headlamp Switch
Headlamp Relay, BCM and Headlamp Switch
Headlamp Relay, BCM and Headlamp Switch
Battery, UAWJB, Fuse Block, Headlamp Switch, Parklamp and Headlamp Relay
BCM, Headlamp Switch, Park Lamp Relay, Headlamp Relay and Ambient Light SenSor
Headlamps, Instrument Cluster and Headlamp Dimmer Switch
Handling ESD Sensitive Parts Notice
G201
Lighting Systems Components
Headlights/Daytime Running Lights (DRL) Circuit Description
Headlamps, Instrument Cluster and Headlamp Dimmer Switch