GM Service Manual Online
For 1990-2009 cars only
Makes
🢒
Buick
🢒
2000
🢒
Regal
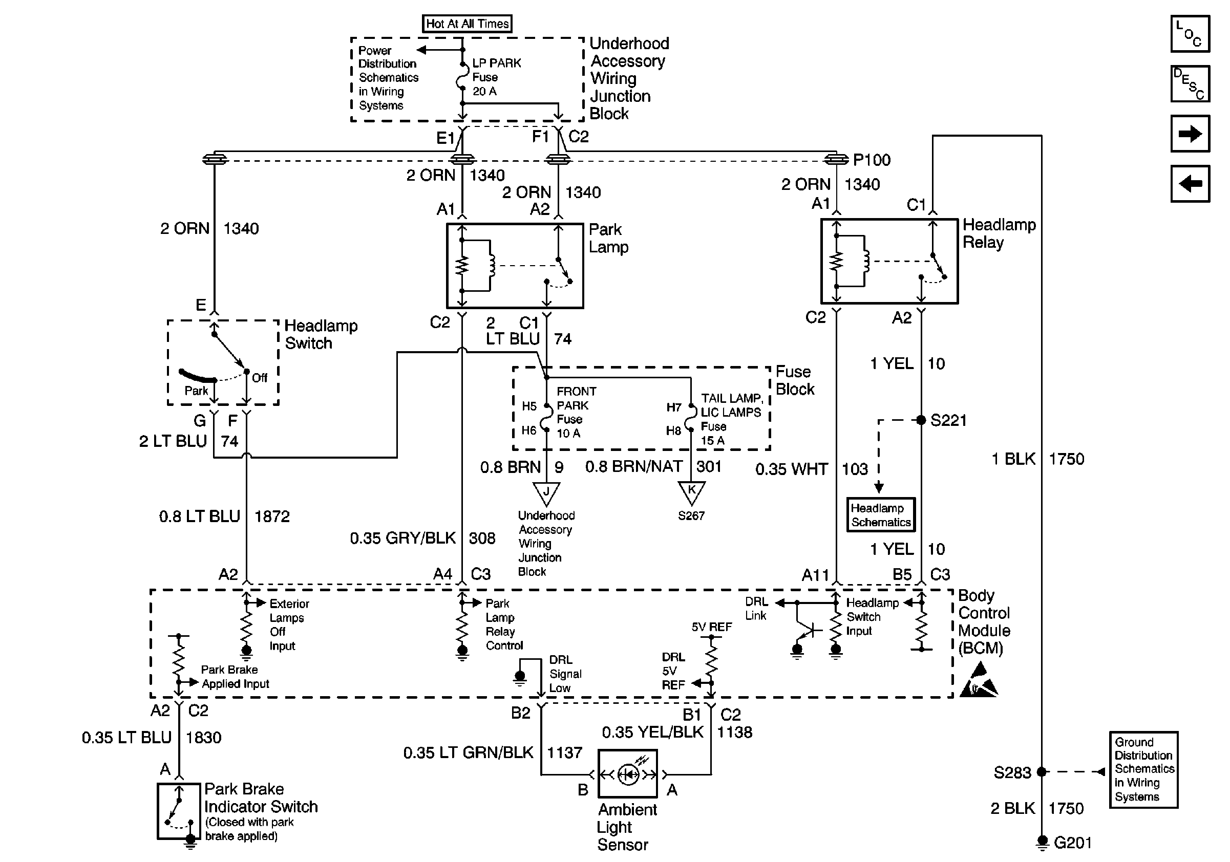
🢒 BCM, Headlamp Switch, Park Lamp Relay, Headlamp Relay and Ambient Light SenSor
BCM, Headlamp Switch, Park Lamp Relay, Headlamp Relay and Ambient Light SenSor
BCM, Headlamp Switch, Park Lamp Relay, Headlamp Relay and Ambient Light Sensor
Battery, UAWJB, Fuse Block, Headlamp Switch, Parklamp and Headlamp Relay
Park/Turn Signal, Cornering and Side Marker Lamps
Side Marker, Tail/Stop/Turn Signal, Park, and License Lamps
PARK BRAKE, TRANS/TRLR, POWER WDO/LKS, ABS Fuses
Handling ESD Sensitive Parts Notice
G201
Lighting Systems Components
Exterior Lights Circuit Description
BCM
Hazard Lamp/ Turn Signal Lamp Flasher, Turn Signal Switch, CHMSL And Stop Lamp Switch