GM Service Manual Online
For 1990-2009 cars only
Makes
🢒
Buick
🢒
2000
🢒
Regal
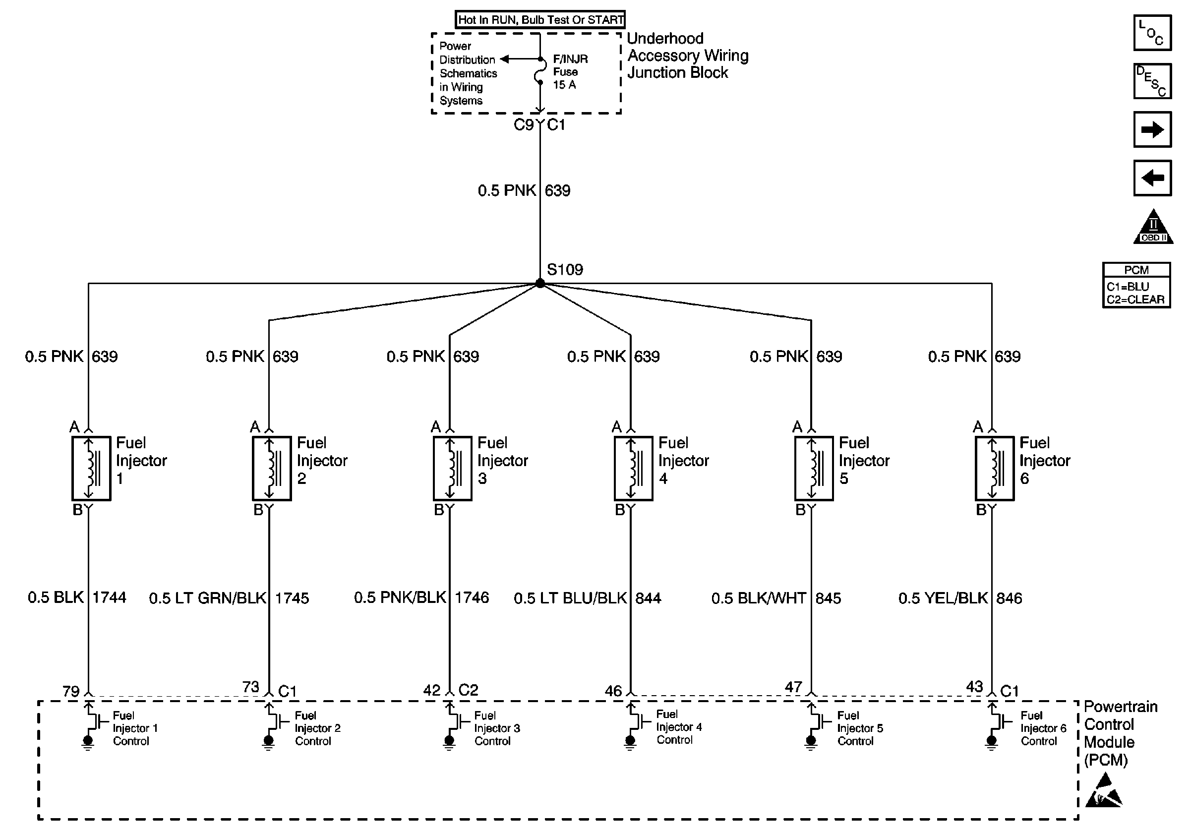
🢒 Fuel Injectors
Fuel Injectors
Fuel Injectors
UAWJB, Fuel Injectors
Handling ESD Sensitive Parts Notice
Instrument Panel, Gages, and Console Component Views
Instrument Cluster Circuit Description
A/C Pressure Switch, Throttle Position Sensor, MAP Sensor, ECT Sensor and IAT Sensor
EBCM Input and Supercharger Boost Control Solenoid (L67 Only)
OBD II Symbol Description Notice