GM Service Manual Online
For 1990-2009 cars only
Makes
🢒
Buick
🢒
2000
🢒
Regal
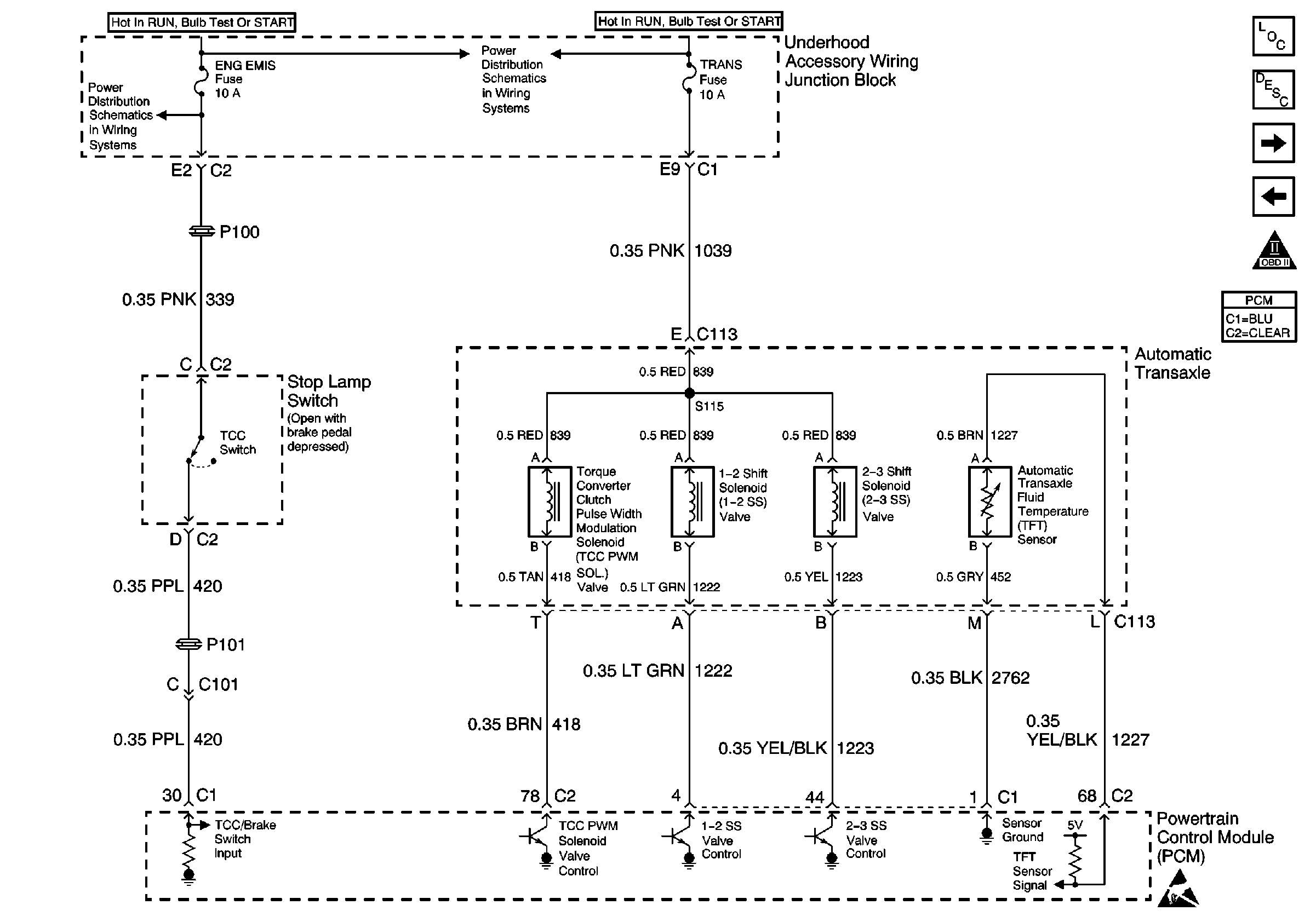
🢒 Automatic Transaxle Input/Output Stop Lamp Switch
Automatic Transaxle Input/Output Stop Lamp Switch
Automatic Transaxle Input/Output Stop Lamp Switch
UAWJB, Stop Lamp Switch, EVAP, MAF Secondary Air Injection Bypass Valve Solenoid
UAWJB, Automatic Transaxle, ICM, HO2S1 and HO2S2
Handling ESD Sensitive Parts Notice
Instrument Panel, Gages, and Console Component Views
Instrument Cluster Circuit Description
Heater A/C Control and A/C Compressor Clutch Coil
Transaxle Range Switch Inputs and Starter Solenoid
OBD II Symbol Description Notice