GM Service Manual Online
For 1990-2009 cars only
Makes
🢒
Buick
🢒
1998
🢒
Riviera
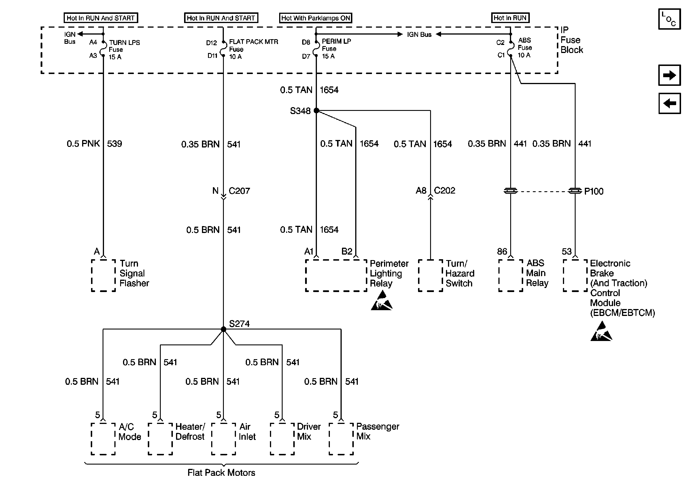
🢒 Cell 10: TURNLPS Fuse, FLAT PACK MTR Fuse, PERIM LP Fuse, and ABS Fuse
Cell 10: TURNLPS Fuse, FLAT PACK MTR Fuse, PERIM LP Fuse, and ABS Fuse
Cell 10: TURNLPS Fuse, FLAT PACK MTR Fuse, PERIM LP Fuse, and ABS Fuse
Power and Grounding Component Views
Cell 10: INJ Fuses
Cell 10: HVAC CONT Fuse (2 of 2) (Buick)
Handling ESD Sensitive Parts Notice
Handling ESD Sensitive Parts Notice
Cell 10: Battery
Cell 10: Battery