GM Service Manual Online
For 1990-2009 cars only
Makes
🢒
Cadillac
🢒
1997
🢒
Catera
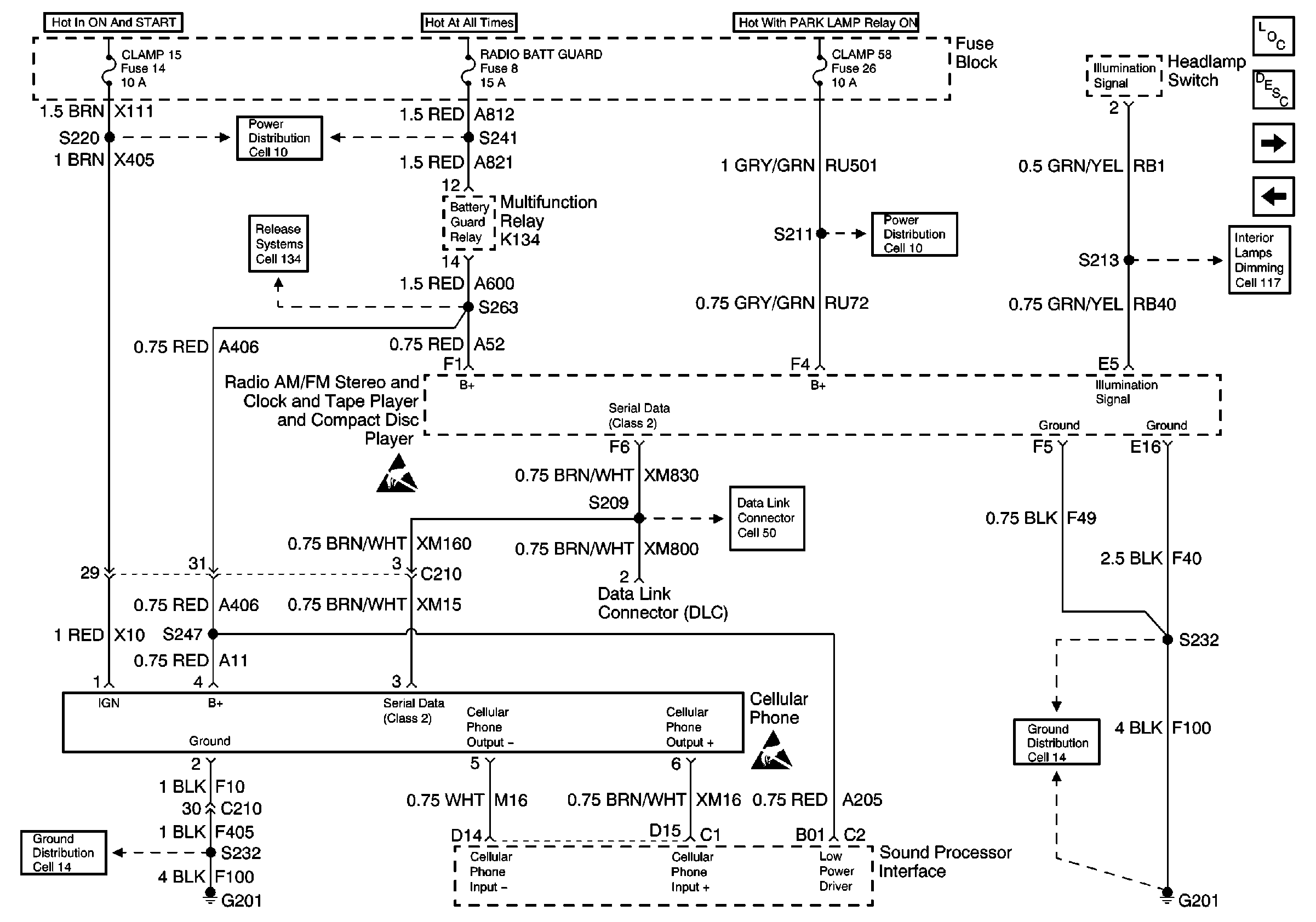
🢒 Cell 150 Power and Ground for Radio and Cellular Telephone (Bose® System)
Cell 150 Power and Ground for Radio and Cellular Telephone (Bose® System)
Cell 150 Power and Ground for Radio and Cellular Telephone (Bose® System)
Entertainment Components
Radio/Audio System Description
Thumbnail, Tow/Haul Switch Circuit Check
Cell 150 Radio and All Speakers (Base System)
Power Distribution Schematics
Cell 134 Door Lock Relay, BCM, Fuel Tank Filler Door Lock Actuator, Rear Compartment Acuator
Cell 10 Fuse Block, Radio, Rear License Lamps, and Headlamp Switch
Cell 117 Headlamp Switch, Rear Seat Heater Switches, and Radio
Handling Electrostatic Discharge Sensitive Parts Notice
Cell 50 DLC Power and Ground
Handling Electrostatic Discharge Sensitive Parts Notice
Cell 14 Radio, Cell Phone, CD Changer, and Radio Speaker Amplifier
Cell 14 Radio, Cell Phone, CD Changer, and Radio Speaker Amplifier