GM Service Manual Online
For 1990-2009 cars only
Makes
🢒
Cadillac
🢒
1999
🢒
Catera
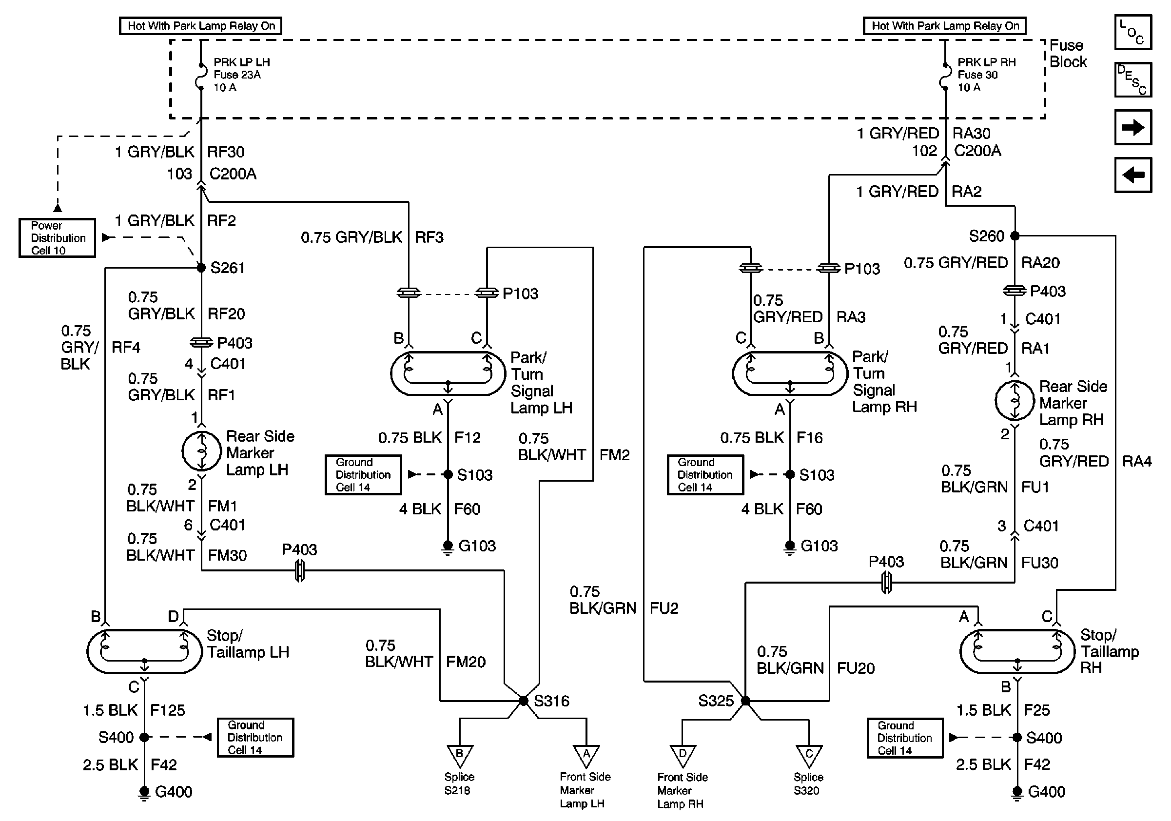
🢒 Cell 110 Park/Turn Signal Lamps, Rear Side Marker Lamps, and Stop/Tailamps
Cell 110 Park/Turn Signal Lamps, Rear Side Marker Lamps, and Stop/Tailamps
Cell 110 Park/Turn Signal Lamps, Rear Side Marker Lamps, and Stop/Tailamps
Lighting Systems Components
Exterior Lights Circuit Description
Cell 110 Hazard Warning Switch, Turn Signal Switch and Instrument Cluster
Cell 110 BCM, Headlamp Switch, Park Lamp Relay K130 and Fuse Block
Cell 10 Fuse Block, BCM, Lifting Magnet, Sun Roof Actuator, and Gauge CLuster
Cell 14 Door Lock Relay K135, ALC Sensor, and EBTCM
Cell 14 Door Lock Relay K135, ALC Sensor, and EBTCM
Cell 14 Fuel Pump, Sunshade Motor, and Rear Exterior Lamps
Cell 14 Fuel Pump, Sunshade Motor, and Rear Exterior Lamps
Cell 110 Hazard Warning Switch, Turn Signal Switch and Instrument Cluster
Cell 110 Front Side Marker Lamp, Tailamp, Rear License Lamp
Cell 110 Front Side Marker Lamp, Tailamp, Rear License Lamp
Cell 110 Hazard Warning Switch, Turn Signal Switch and Instrument Cluster