GM Service Manual Online
For 1990-2009 cars only
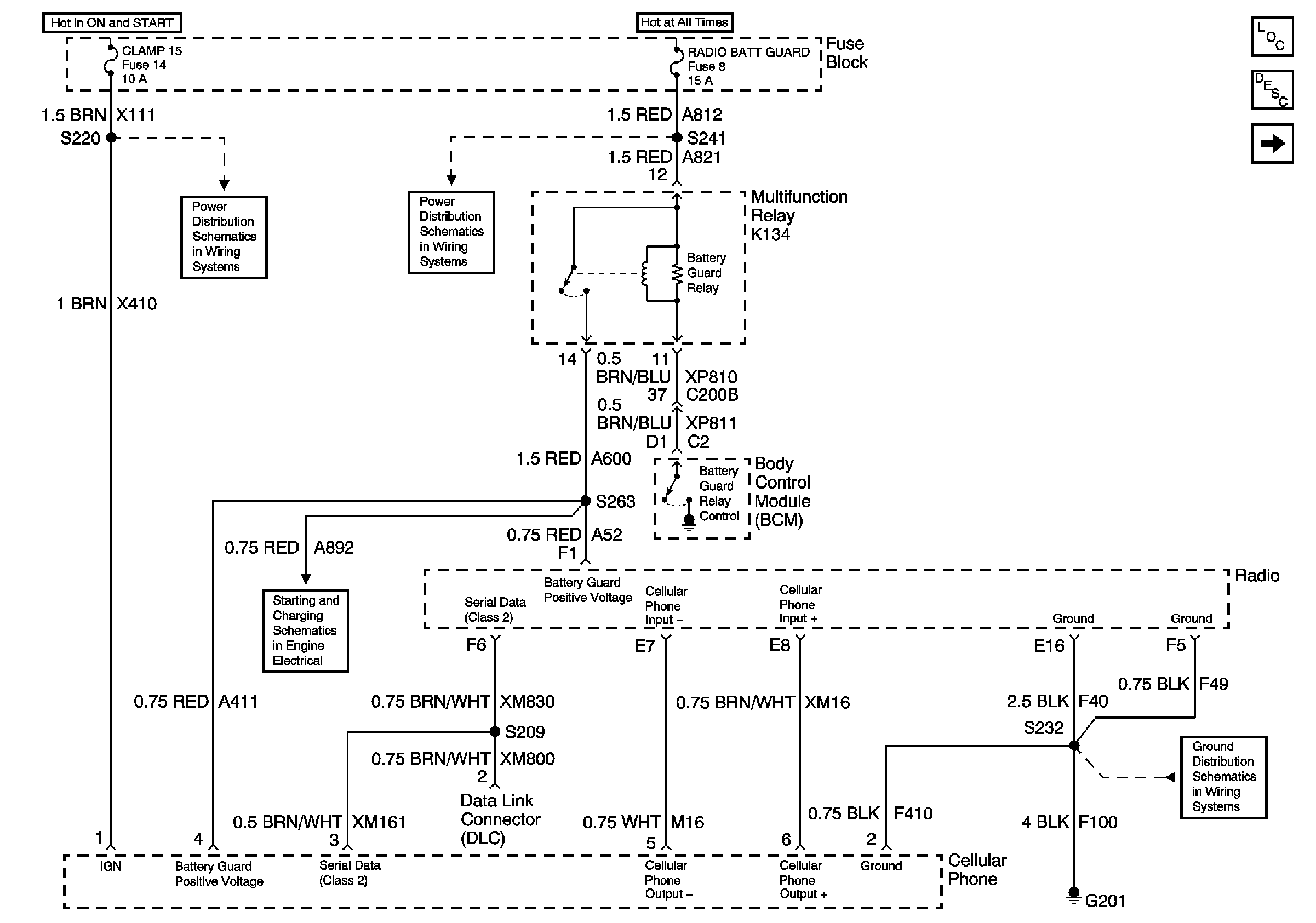
Figure 1:

Cellular Phone - Base


Object Number: 605702  Size: FS
Master Electrical Component List
OnStar Description and Operation
Cellular Phone (Bose)
Underhood Fuse Block Fuses V1 and V4, and Ignition Switch
Underhood Fuse Block Fuse V5 and Fuse Block Fuses 6, 7, 20, and 25
Fuse Block Fuses 2, 9, and 14
Fuse Block Fuses 1, 8, and 27
Inadvertant Power
G201
Figure 2:

Cellular Phone - Bose®


Object Number: 605703  Size: FS
Master Electrical Component List
OnStar Description and Operation
Cellular Phone Processing Station and Microphone
Cellular Phone (Base)
Underhood Fuse Block Fuses V1 and V4, and Ignition Switch
Underhood Fuse Block Fuse V5 and Fuse Block Fuses 6, 7, 20, and 25
Fuse Block Fuses 2, 9, and 14
Fuse Block Fuses 1, 8, and 27
Inadvertant Power
G201
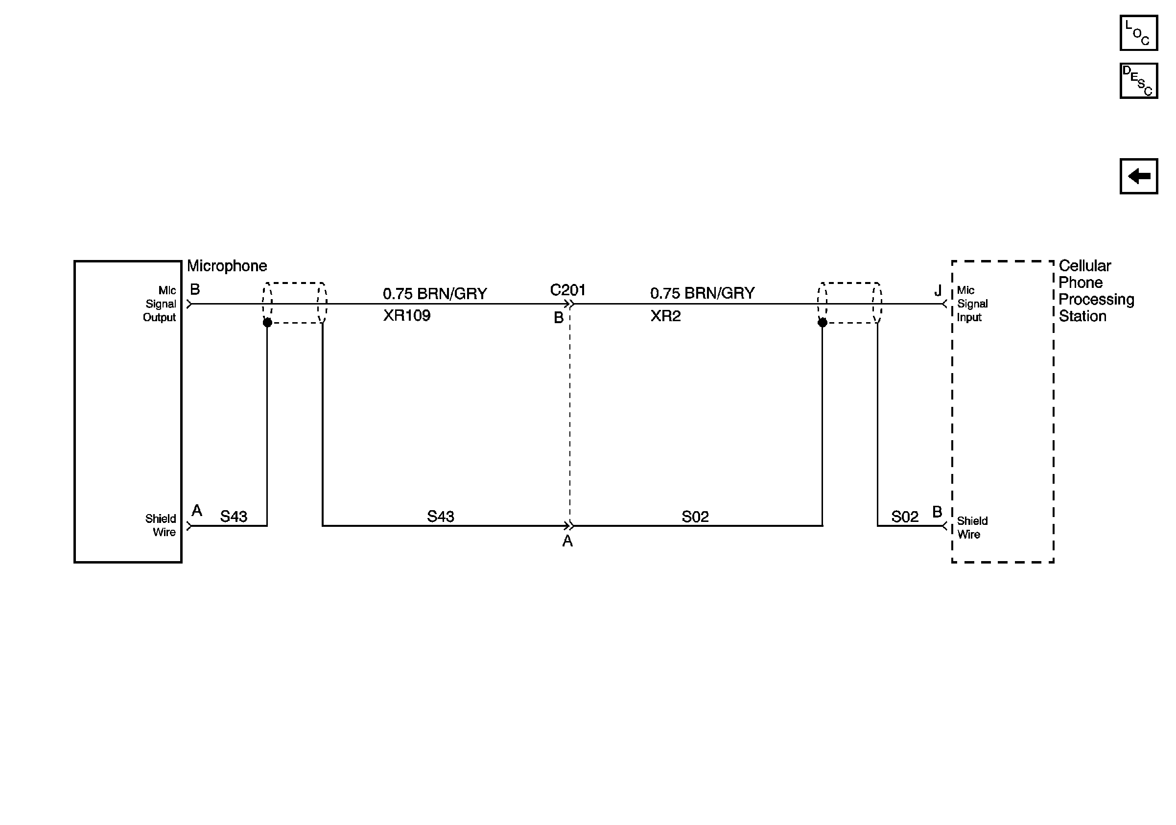
Figure 3:

Cellular Phone Processing Station and Microphone - Base and Bose® System


Object Number: 605705  Size: FS
Master Electrical Component List
OnStar Description and Operation
Cellular Phone (Bose)