GM Service Manual Online
For 1990-2009 cars only
Makes
🢒
Cadillac
🢒
2007
🢒
DTS
🢒
Steering
🢒
Steering Wheel and Column
🢒 Tilt/Telescoping Steering Column Schematics
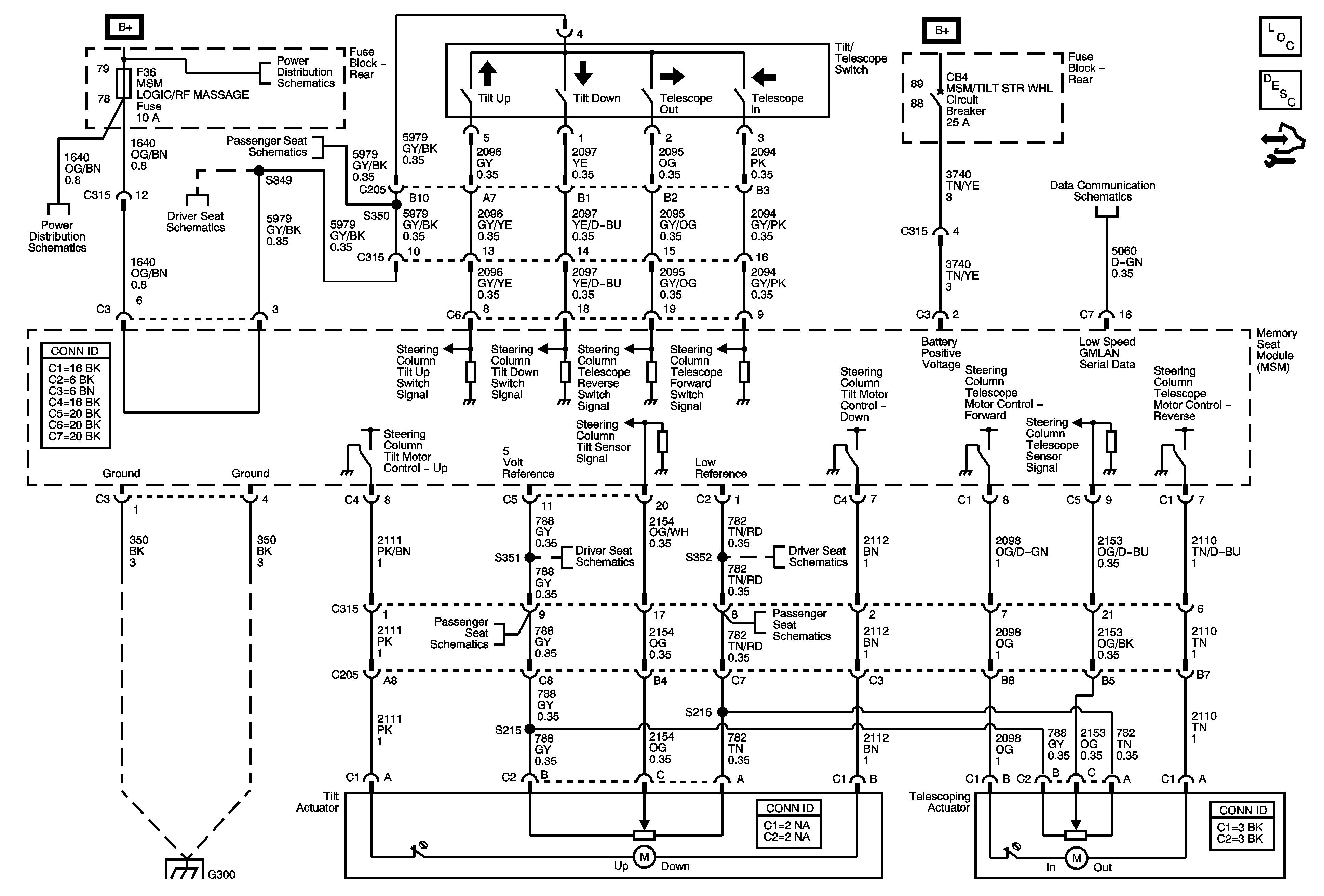
Tilt/Telescoping - N37
Master Electrical Component List
Steering Wheel and Column Description and Operation
Control Module References
Rear Fuse Block B+
w/ AM3
Rear Fuse Block - MSM/RT FRT PWR SEAT, MSM/LT FRT PWR SEAT, MSM/TILT STR WHL Circuit Breakers, ECM/TCM, MSM LOGIC/RF MASSAGE Fuses
w/ A45
Power, Ground and Low Speed GMLAN
Position Sensors
Position Sensors
w/ AM3
w/ AM3
G300