GM Service Manual Online
For 1990-2009 cars only
Makes
🢒
Cadillac
🢒
1998
🢒
DeVille
🢒 Cell 51: Controlled Power Circuits
Cell 51: Controlled Power Circuits
Cell 51: Controlled Power Circuits
Power Distribution Schematics
Power Distribution Schematics
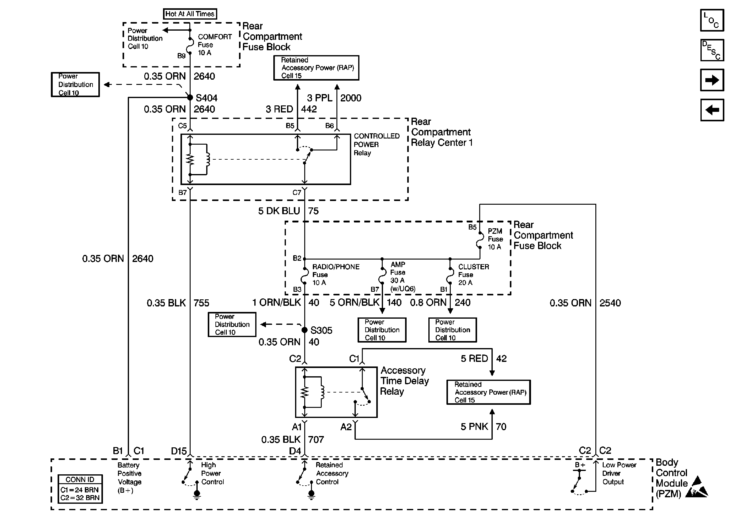
Retained Accessory Power (RAP) Schematics
Cell 51: Body Control Module (PZM), Inputs and Outputs(1 of 2)
Cell 51: Body Control Module (PZM) Power and Ground (2 of 2)
Body Control Module Components
Body Control System Description
Power Distribution Schematics
Power Distribution Schematics
Power Distribution Schematics
Retained Accessory Power (RAP) Schematics
Handling ESD Sensitive Parts Notice
Body Control System Connector End Views