GM Service Manual Online
For 1990-2009 cars only
Makes
🢒
Cadillac
🢒
1999
🢒
DeVille
🢒 Cell 82: Instrument Cluster, Warning Switches
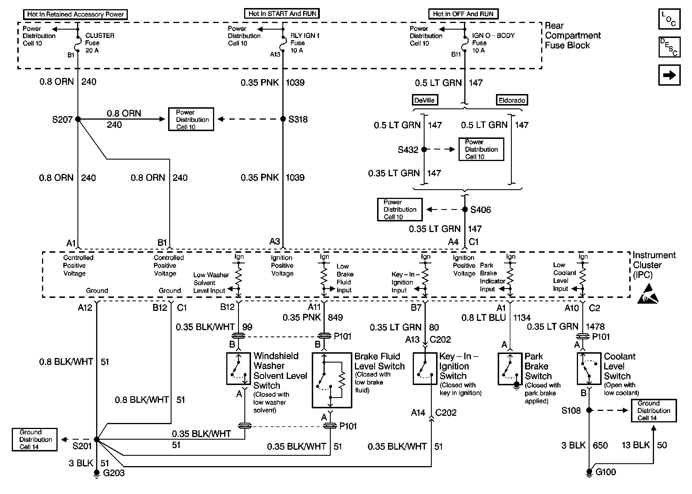
Cell 82: Instrument Cluster, Warning Switches
Cell 82: Instrument Cluster, Warning Switches
Instrument Panel, Gages, and Console Component Views
Instrument Cluster Circuit Description
Cell 82: Instrument Cluster, Ignition Lock Cylinder
Cell 82: Instrument Cluster, PCM
Handling ESD Sensitive Parts Notice
Ground Distribution Schematics
Ground Distribution Schematics
Power Distribution Schematics
Power Distribution Schematics
Power Distribution Schematics
Power Distribution Schematics
Power Distribution Schematics
Power Distribution Schematics