GM Service Manual Online
For 1990-2009 cars only
Makes
🢒
Cadillac
🢒
2000
🢒
DeVille
🢒
Body and Accessories
🢒
Stationary Windows
🢒 Automatic Day-Night Mirrors Schematics
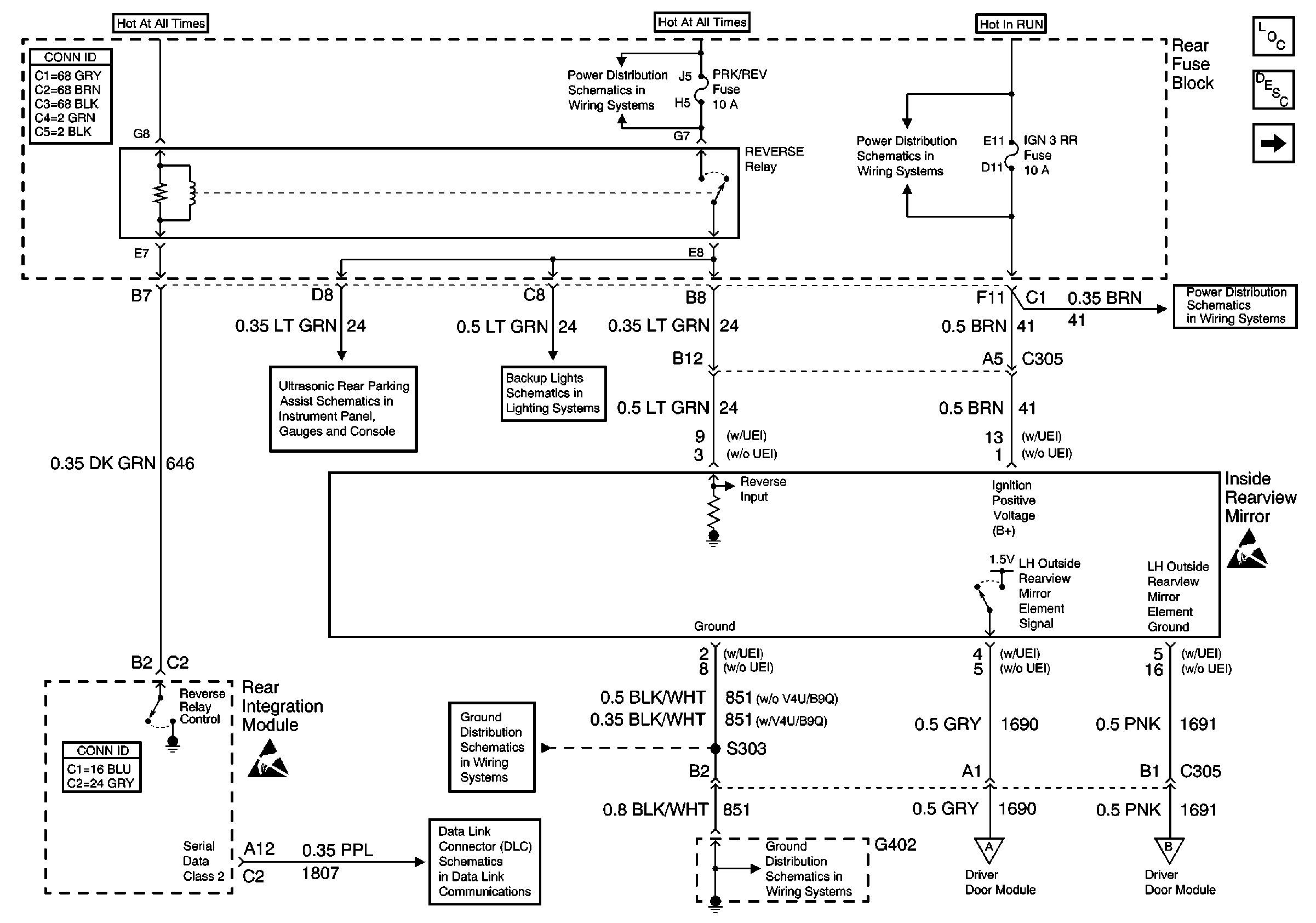
Inside Rearview Mirror
Stationary Windows Components
Automatic Day-Night Mirrors Circuit Description
Automatic Day-Night Mirrors Schematics
PRK/REV, PRK BRK, and RR DEFOG Fuses
IGN 3 Fuse
IGN 3 Fuse
Rear Object Sensor Control Module - Power, Ground
Backup Lamps
Handling ESD Sensitive Parts Notice
G402 - Fuel Sender and Other Items
Handling ESD Sensitive Parts Notice
Serial Data Class 2 (2 of 3)
G402 - Fuel Sender and Other Items
Automatic Day-Night Mirrors Schematics
Automatic Day-Night Mirrors Schematics