GM Service Manual Online
For 1990-2009 cars only
Makes
🢒
Cadillac
🢒
2001
🢒
DeVille
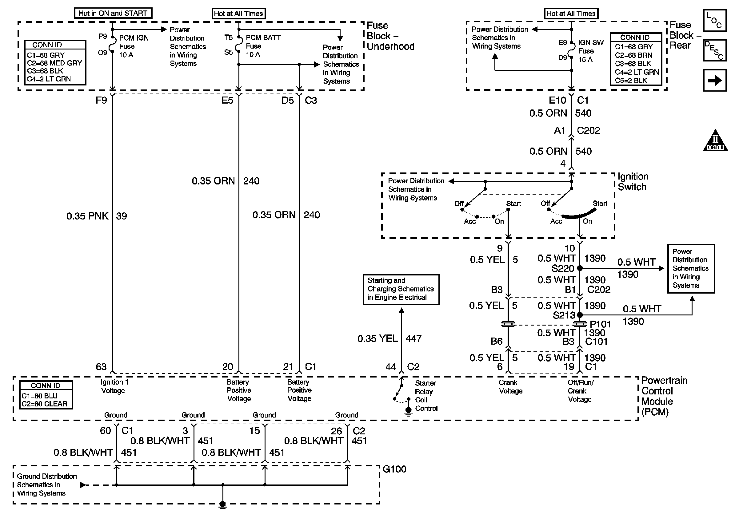
🢒 PCM Power and Ground
PCM Power and Ground
PCM Power and Ground
Master Electrical Component List
Electronic Ignition (EI) System Description
MIL Control and DLC
OBD II Symbol Description Notice
G100
Start Circuit Breaker, PCM, IGN and IGN 1 Fuses
ALDL, PCM BATT, IP Fuses
Starter Solenoid Controls
Ignition Switch
Ignition Switch
RR BLO, RR DR MDL, HVAC, Stop LP, IGN SW, and TSIG/HAZ Fuses
Ignition Switch