GM Service Manual Online
For 1990-2009 cars only
Makes
🢒
Cadillac
🢒
2002
🢒
DeVille
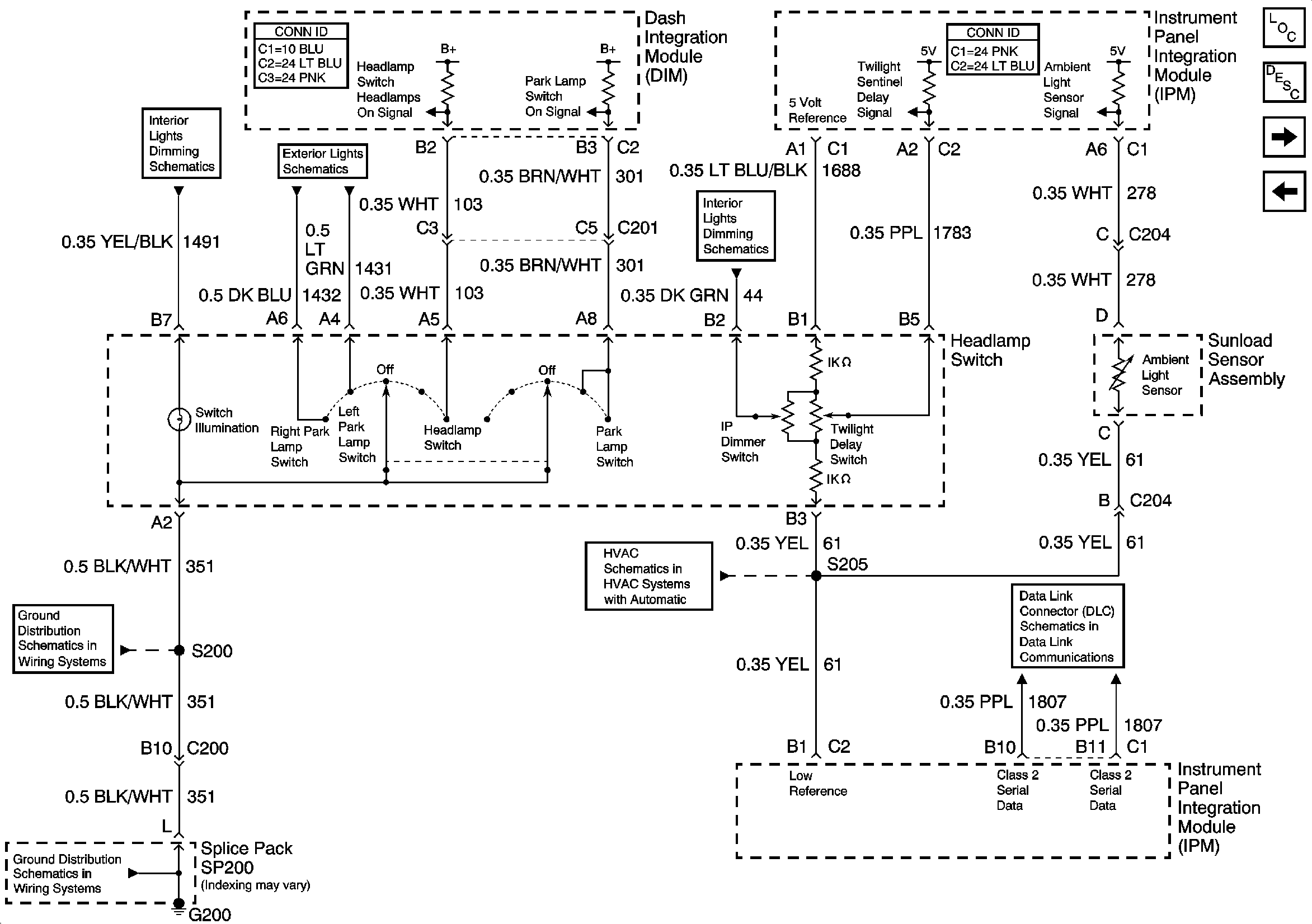
🢒 Headlamp Switch (Export)
Headlamp Switch (Export)
Headlamp Switch (Export)
Master Electrical Component List
Exterior Lighting Systems Description and Operation
Low Beam Headlamps (Export)
High Beam Headlamps (Domestic)
Class 2 Serial Data (1 of 3)
HVAC Air Delivery/Temperature Control Sensors
G200
G200
Instrument Panel Dimming
Headlamp Switch, Park Lamp Relay
Dimming Control