GM Service Manual Online
For 1990-2009 cars only
Makes
🢒
Cadillac
🢒
2002
🢒
DeVille
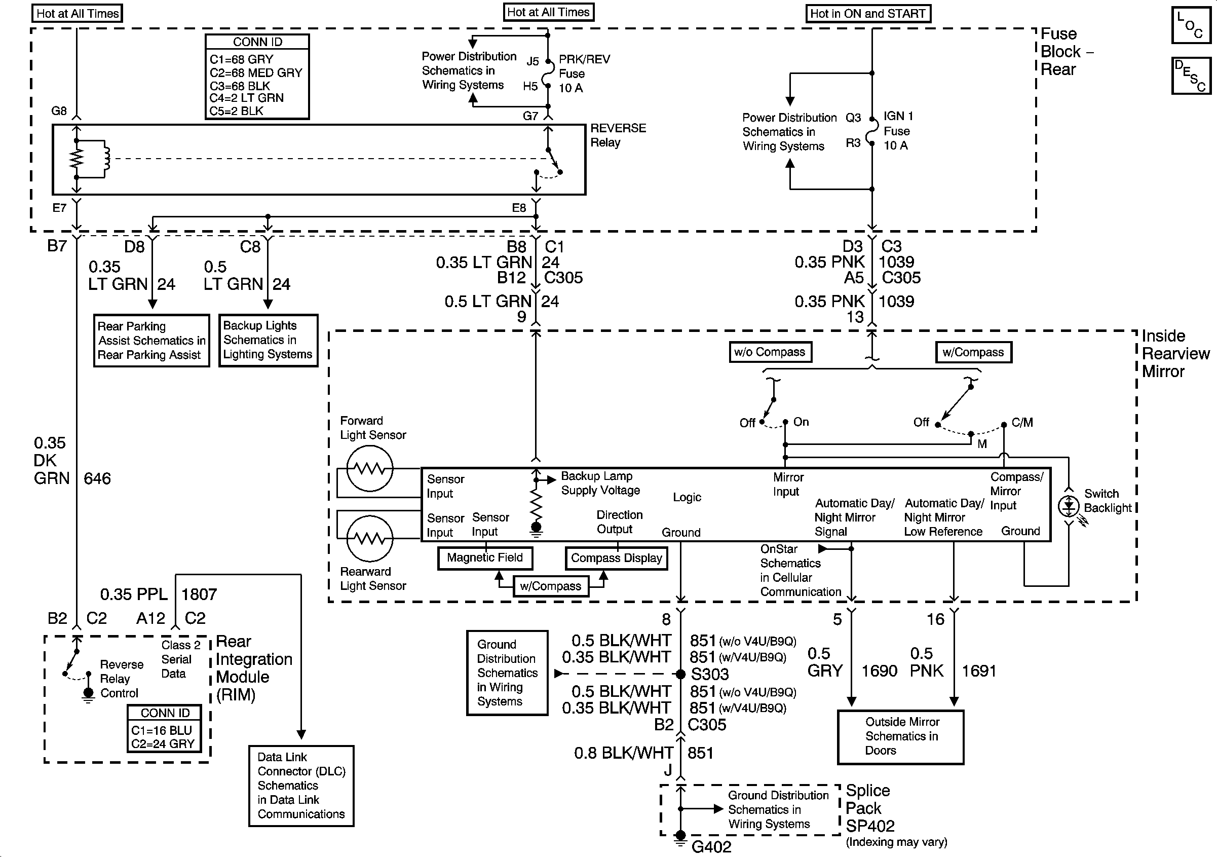
🢒 Inside Rear View Mirror
Inside Rear View Mirror
Master Electrical Component List
Inside Rearview Mirror Description and Operation
IGN 3 Fuses
Rear Fuse Block Battery Voltage
Rear Parking Aid Module - Power and Ground
Door Open Inputs
IGN 3 Fuses
Class 2 Serial Data (1 of 3)
G402 1 of 2
G402 1 of 2
Heated Mirrors