GM Service Manual Online
For 1990-2009 cars only
Makes
🢒
Cadillac
🢒
2005
🢒
DeVille
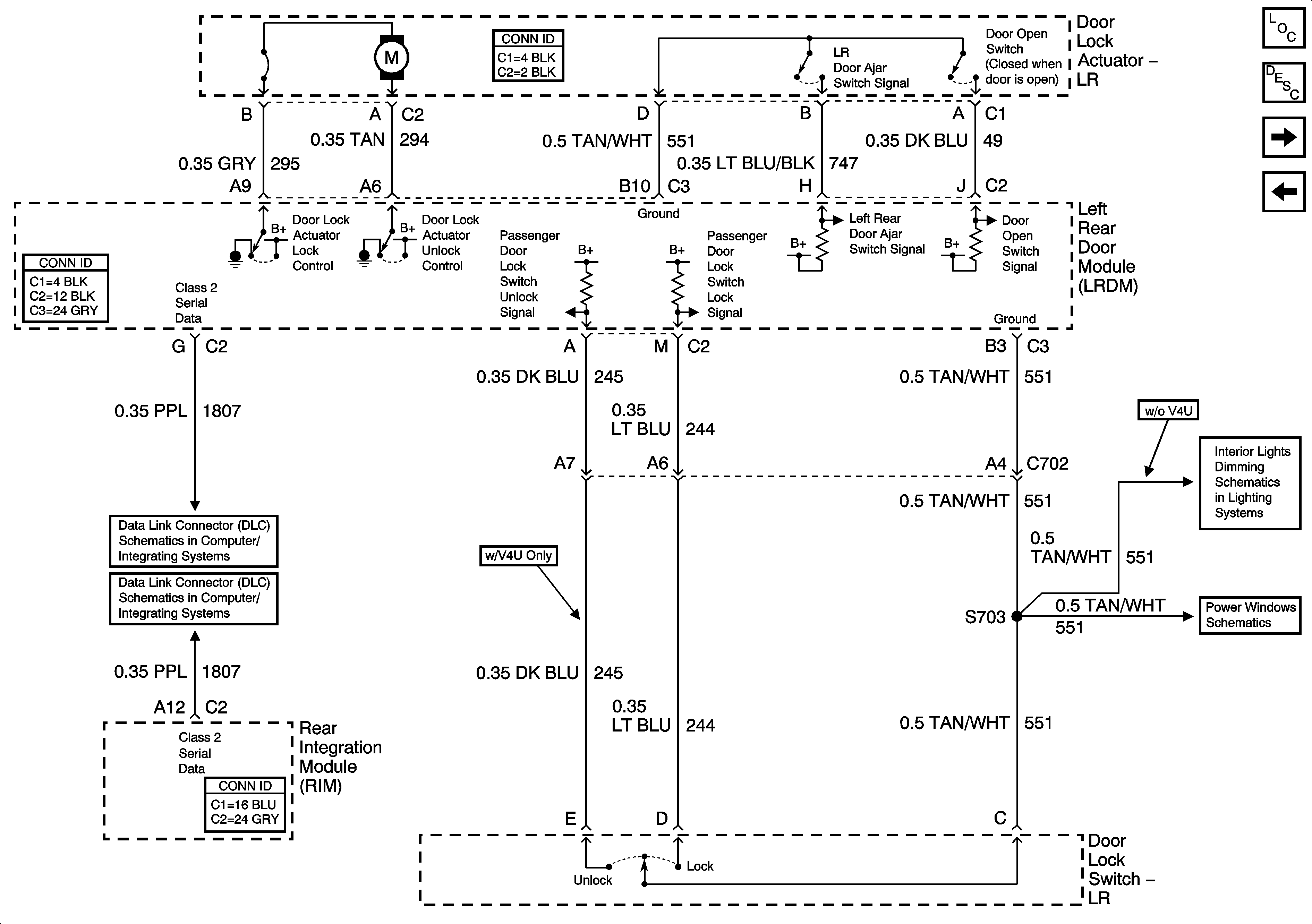
🢒 Left Rear Door Power Door Lock
Left Rear Door Power Door Lock
Left Rear Door Power Door Lock
Master Electrical Component List
Power Door Locks Description and Operation
Right Front Door Power Door Lock
Left Middle Door Power Door Lock (V4U)
Class 2 Serial Data (3 of 3)
Class 2 Serial Data (2 of 3)
Rear Door Dimming
Left Power Windows