GM Service Manual Online
For 1990-2009 cars only

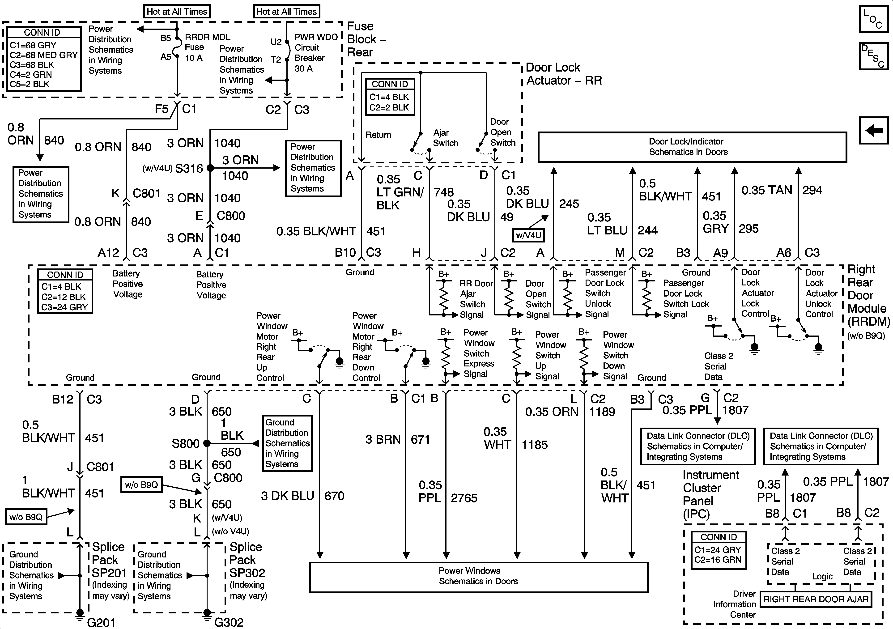
Right Rear Door Module (RRDM) Power and Grounds Inputs and Outputs

Right Rear Door Module (RRDM) Power, Ground Inputs and Outputs


Object Number: 1412412  Size: FS
Master Electrical Component List
Power Door Locks Description and Operation
Left Rear Door Module (LRDM) Power and Ground Inputs and Outputs
RR BLO, RRDR MDL, HVAC BAT, STOP LP, IGN SW, and TSIG/HAZ Fuses
Rear Fuse Block Battery Voltage
PWR WDO Circuit Breaker
PWR WDO Circuit Breaker
Right Rear Door Power Door Lock (w/o B9Q)
Class 2 Serial Data (2 of 3)
Class 2 Serial Data (1 of 3)
G201 - 1 of 3
G302 - 1 of 3
G302 - 1 of 3
Rear Power Windows