GM Service Manual Online
For 1990-2009 cars only
Makes
🢒
Cadillac
🢒
2002
🢒
Escalade EXT
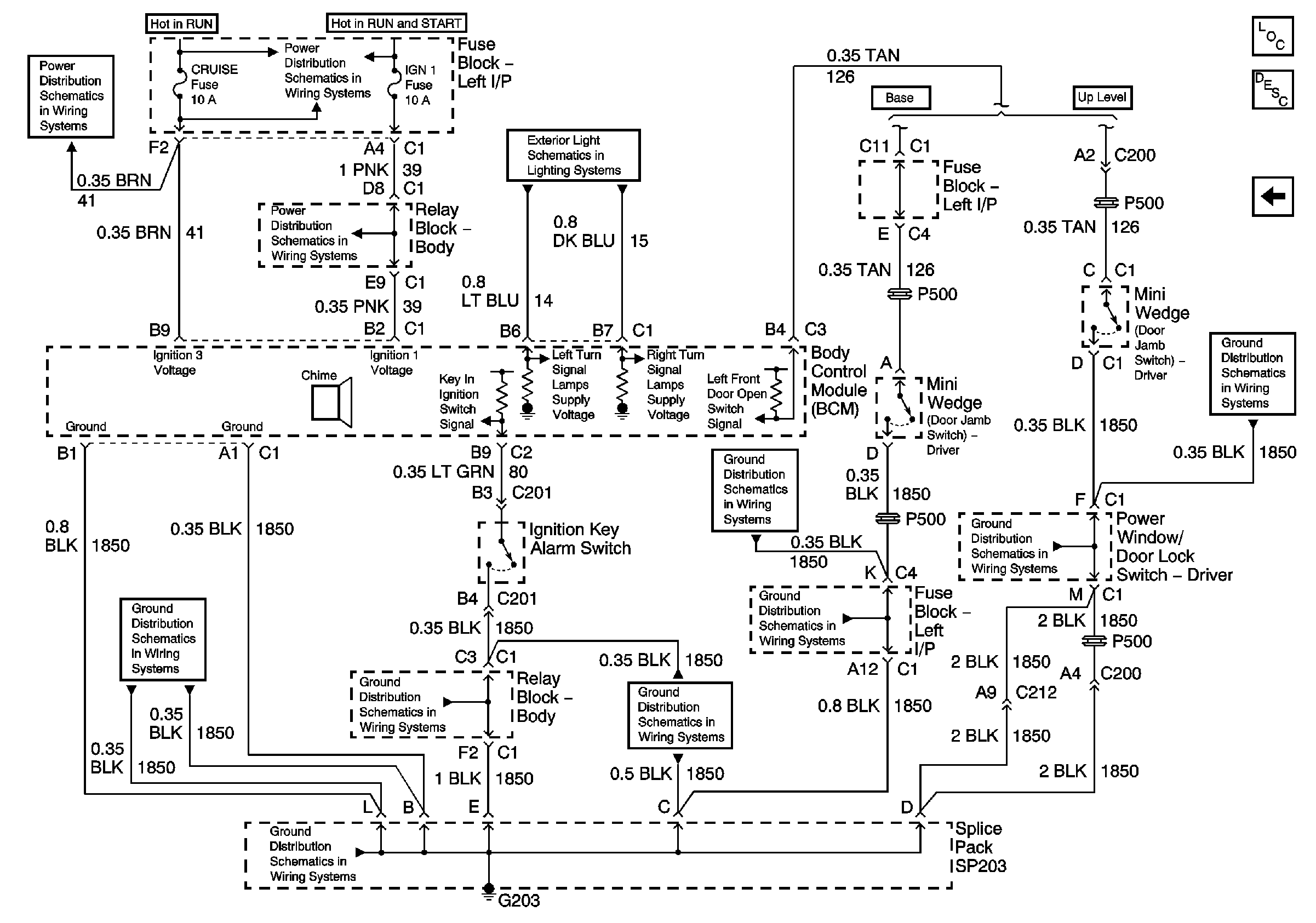
🢒 Key in Ignition and Turn Signal Chime
Key in Ignition and Turn Signal Chime
Key in Ignition and Turn Signal Chime
Master Electrical Component List
Audible Warnings Description and Operation
Headlamps, Seat Belt, and Park Brake Chime
BRAKE, CRUISE, HTR A/C, RR WPR, WS WPR, and SEO ACCY Fuses
BRAKE, CRUISE, HTR A/C, RR WPR, WS WPR, and SEO ACCY Fuses
IGN 1, SEO IGN, and AIR BAG Fuses
Park/Turn Signal Lamps
G203 - 1 of 4
G203 - 1 of 4
G203 - 3 of 4
G203 - 2 of 4
G203 - 2 of 4
G203 - 1 of 4
G203 - 2 of 4
G203 - 2 of 4