GM Service Manual Online
For 1990-2009 cars only
Makes
🢒
Cadillac
🢒
2002
🢒
Escalade EXT
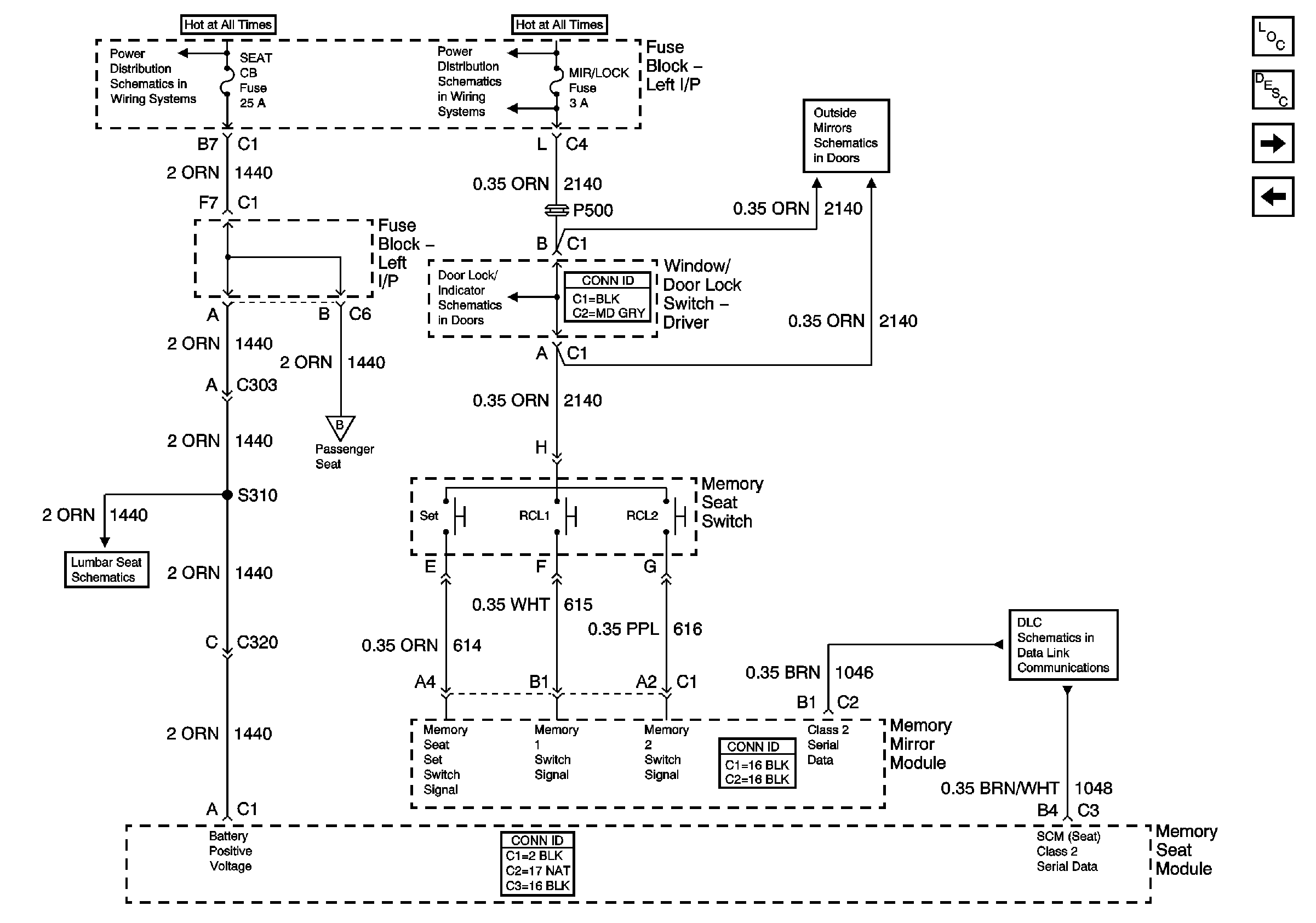
🢒 Memory Seat Control - Class 2
Memory Seat Control - Class 2
Power, Memory Seat Switch, Memory Mirror Module, Memory Seat Module (Class 2)
Master Electrical Component List
Memory Seats Description and Operation Escalade
Seat Switch Inputs
Memory Seat Control - Non Class 2
SEATS Circuit Breaker and MIR/LOCK Fuse
SEATS Circuit Breaker and MIR/LOCK Fuse
Air Delivery Schematics (Vacuum Controls)
Outside Rearview Mirror - Driver and Memory Mirror Module (Z75)
2002 Lumbar Support
Front Passenger - Full Feature Seat
Splice Pack SP205