GM Service Manual Online
For 1990-2009 cars only
Makes
🢒
Cadillac
🢒
2002
🢒
Escalade EXT
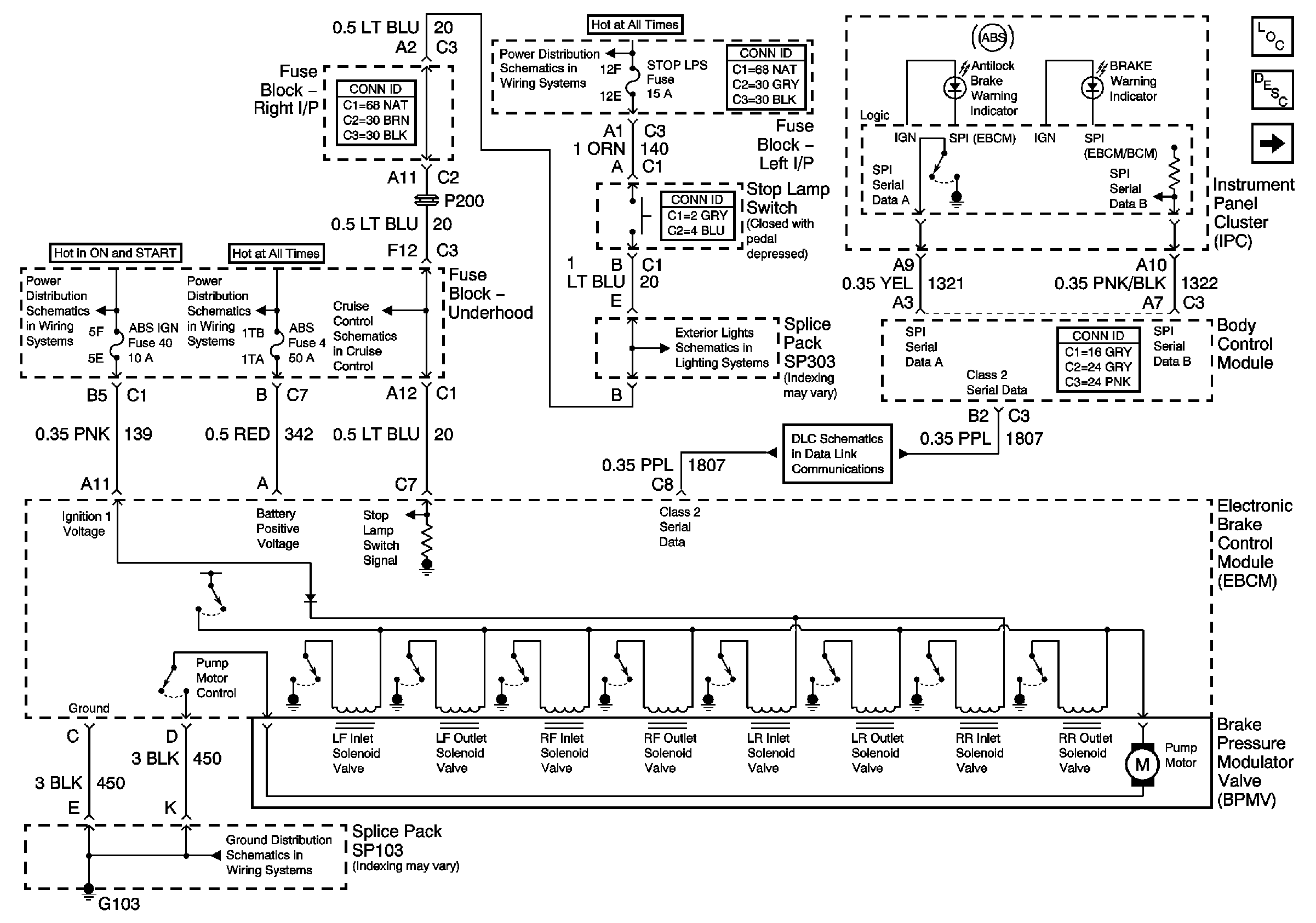
🢒 EBCM, PWR, GND, and BPMV
EBCM, PWR, GND, and BPMV
EBCM, PWR, GND, and BPMV
Master Electrical Component List
ABS Description and Operation
Wheel Speed Sensors
Data Link Communication
Tail and Stoplights
LH BFC BATT 2, STOP LPS, HAZARD LPS, IPC/HVAC BATT, BFC BATT Fuses
Brake Switch and Inhibit Signals
RR DEFOG, HORN, HI BLO MOT, RH BEC BATT, COOL FANS, and ABS Fuses
LH BFC BATT 2, STOP LPS, HAZARD LPS, IPC/HVAC BATT, BFC BATT Fuses
SP103