GM Service Manual Online
For 1990-2009 cars only
Makes
🢒
Cadillac
🢒
2002
🢒
Escalade EXT
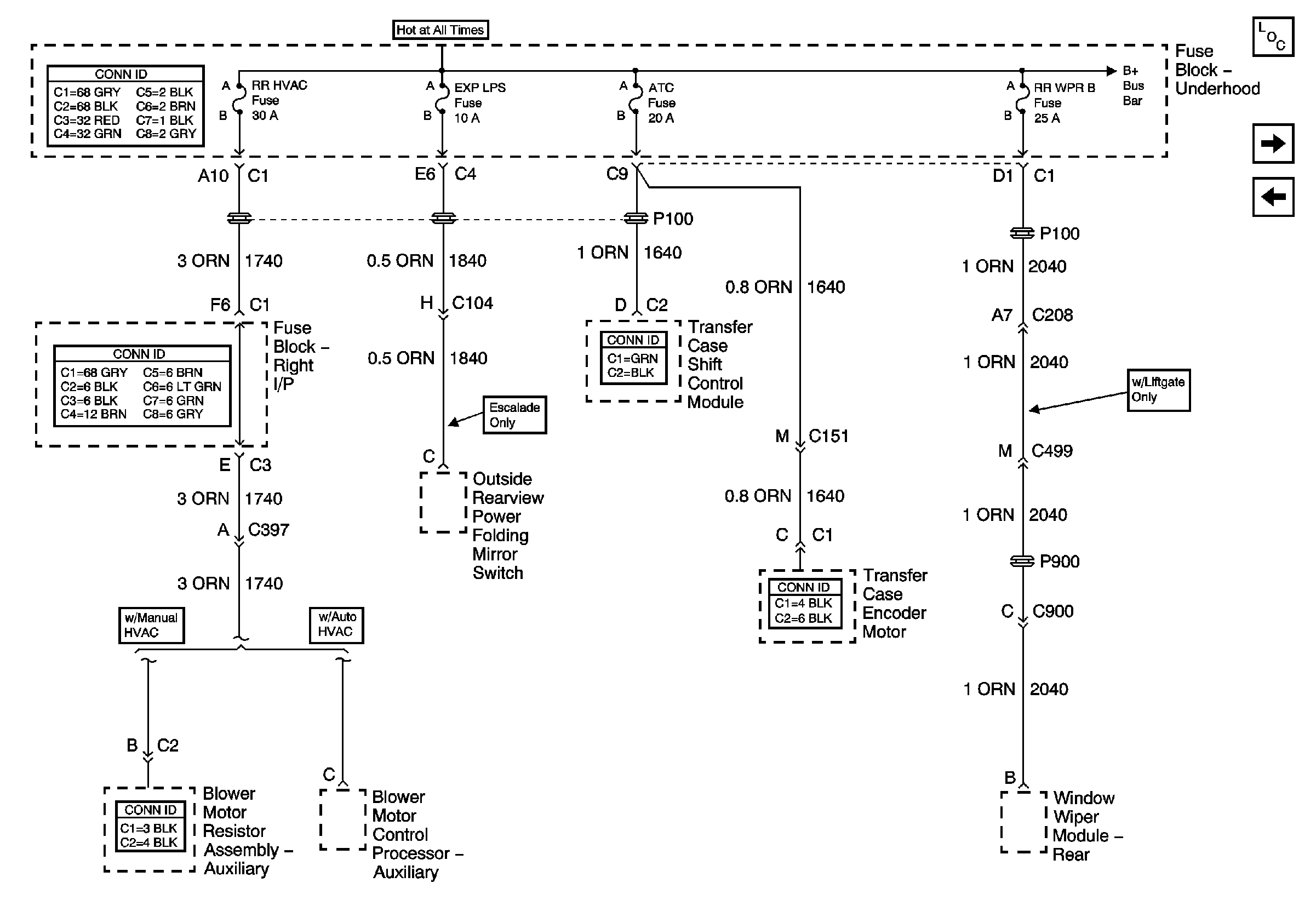
🢒 RR HVAC, EXP LPS, ATC, and RR WPR B Fuses
RR HVAC, EXP LPS, ATC, and RR WPR B Fuses
RRHVAC, EXP LPS, ATC, and RR WPR B Fuses
Master Electrical Component List
RTD, RDO AMP, CRANK, and IGN 0 Fuses
SEO 1, SEO 2, and AUX PWR Fuses
B+ Bus Bar