GM Service Manual Online
For 1990-2009 cars only
Makes
🢒
Cadillac
🢒
2003
🢒
Escalade EXT
🢒 RAP Schematics
RAP Schematics
Master Electrical Component List
Retained Accessory Power (RAP) Description and Operation
ABS, VSES/ECAS, STUD #1, STUD #2, TBC BATT
TBC 2A, TBC 2B, TBC 2C, LT DOORS, RT DOORS, SEATS
ABS, VSES/ECAS, STUD #1, STUD #2, TBC BATT
G200 - 1 of 3
SP205 - 2 of 2
G200 - 1 of 3
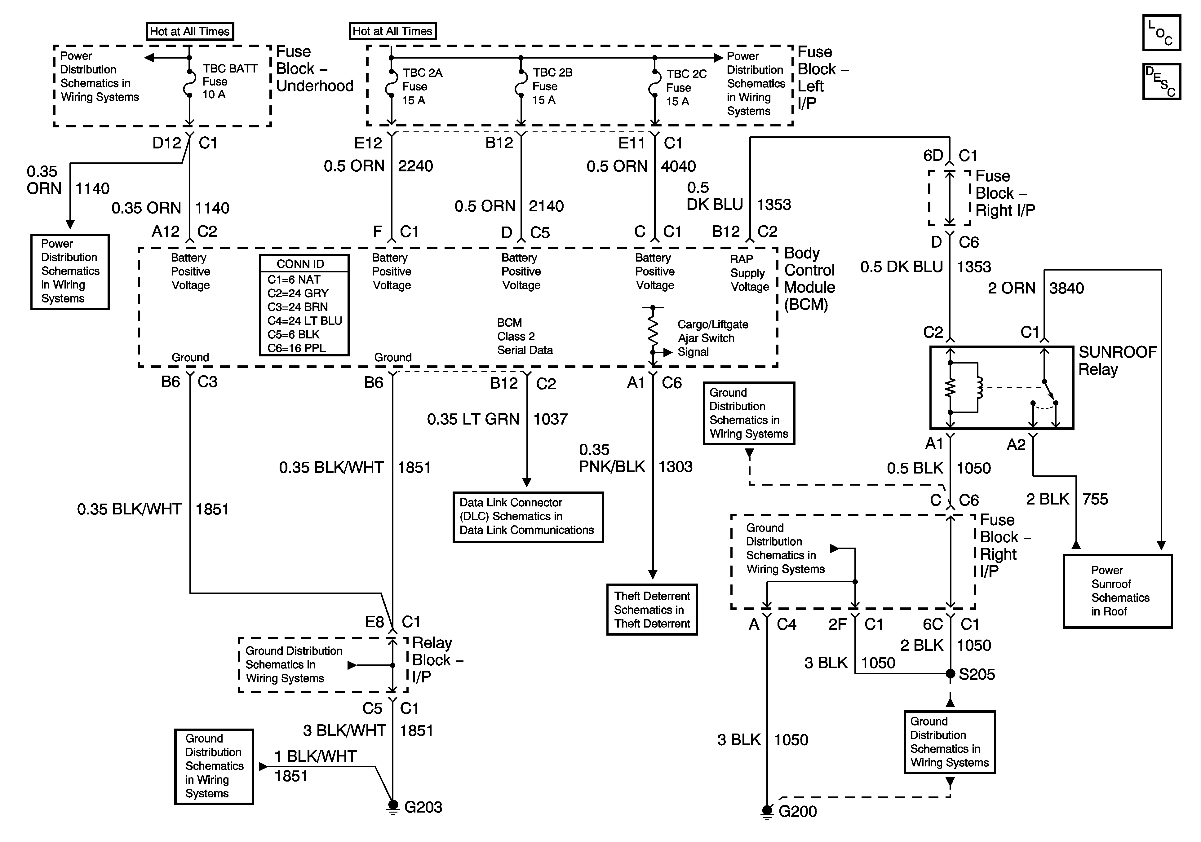
Power Sunroof
G200 - 2 Of 3
Cargo Door and Liftgate Switches
G203 - 1 Of 2
G203 - 1 Of 2