GM Service Manual Online
For 1990-2009 cars only
Makes
🢒
Cadillac
🢒
2003
🢒
Escalade EXT
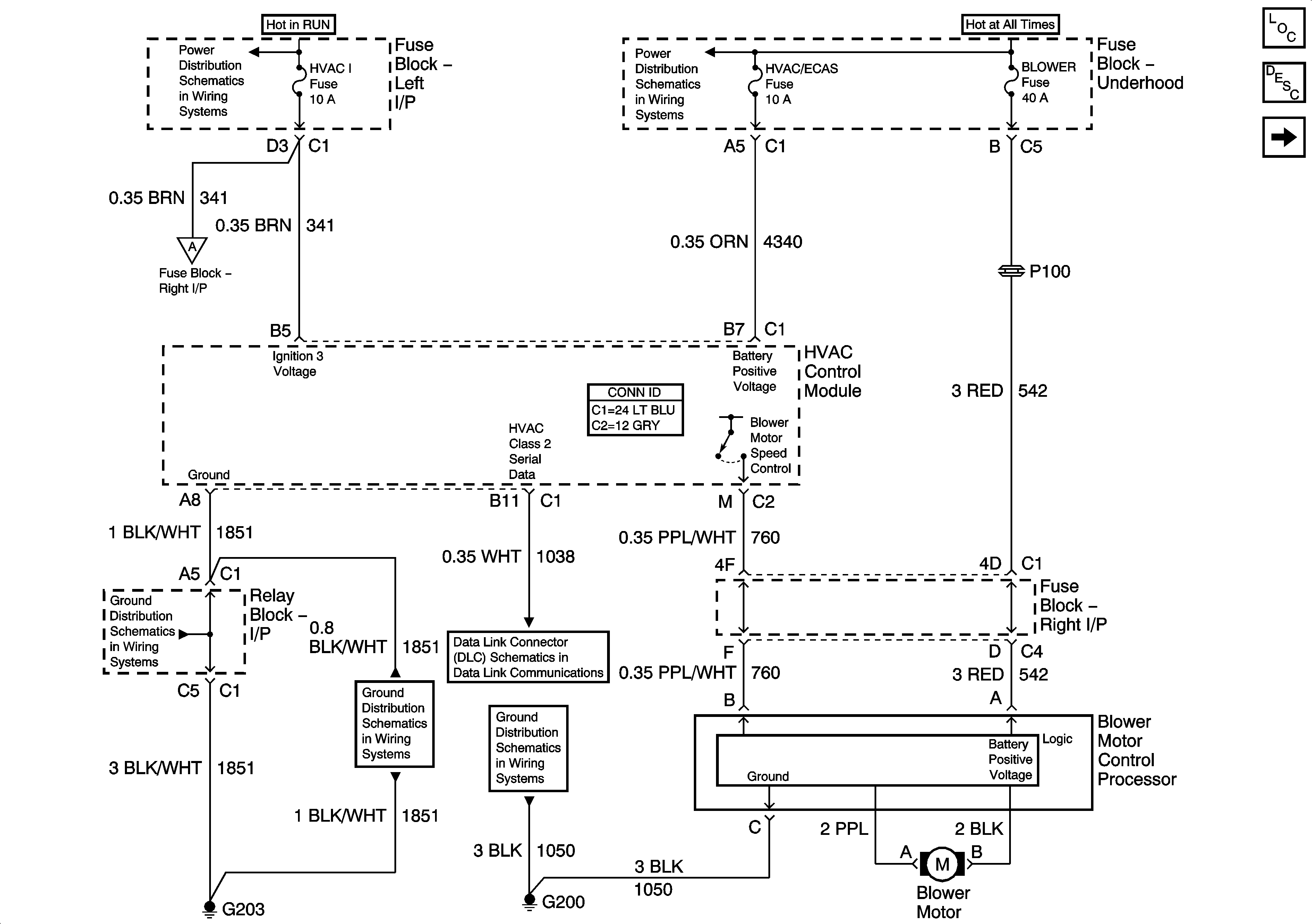
🢒 Power, Ground, Class2, and Front Blower Controls)
Power, Ground, Class2, and Front Blower Controls)
Power, Ground, Class 2, and Front Blower Controls
Master Electrical Component List
Air Delivery Description and Operation
Sun Load and Ambient Light Sensors
HVAC/ECAS, RR HVAC, BLOWER, RR DEFOG, STOP LP, TREC
HVAC/ECAS, RR HVAC, BLOWER, RR DEFOG, STOP LP, TREC
BRAKE, HTR/AC, HVAC I, CRUISE, 4WD
Recirculation and Mode Door Controls
G203 - 1 Of 2
G203 - 1 Of 2
SP205 - 1 of 2
G200 - 1 of 3