GM Service Manual Online
For 1990-2009 cars only
Makes
🢒
Cadillac
🢒
2006
🢒
Escalade EXT
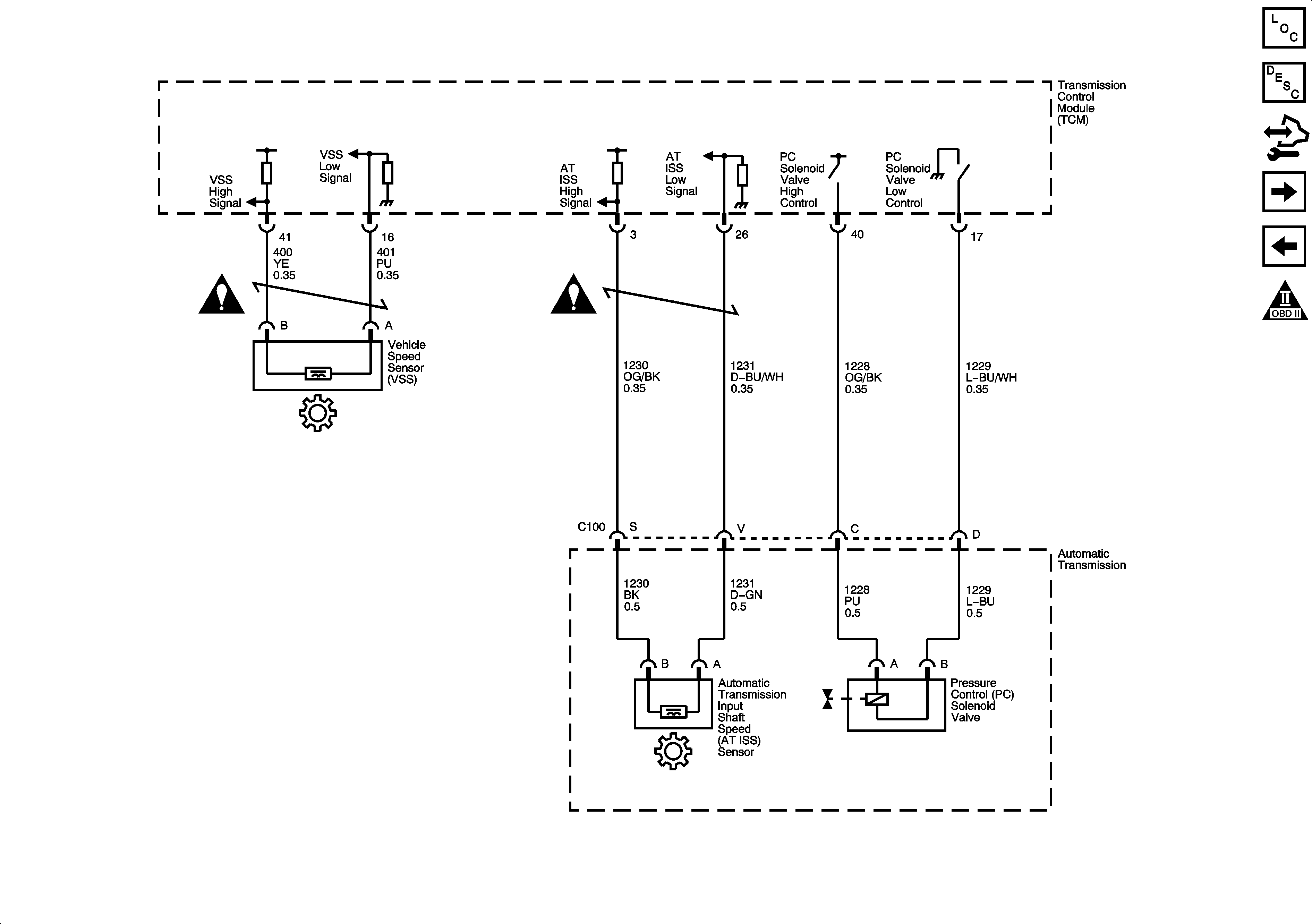
🢒 ISS, Pressure Control and VSS
ISS, Pressure Control and VSS
ISS, Pressure Control and VSS
Master Electrical Component List
Transmission Component and System Description
Control Module References
Internal Mode Switch (IMS)
Shift Solenoids, TCC and TFT
Automatic Transmission Schematic Icons
Automatic Transmission Schematic Icons
Automatic Transmission Schematic Icons