GM Service Manual Online
For 1990-2009 cars only

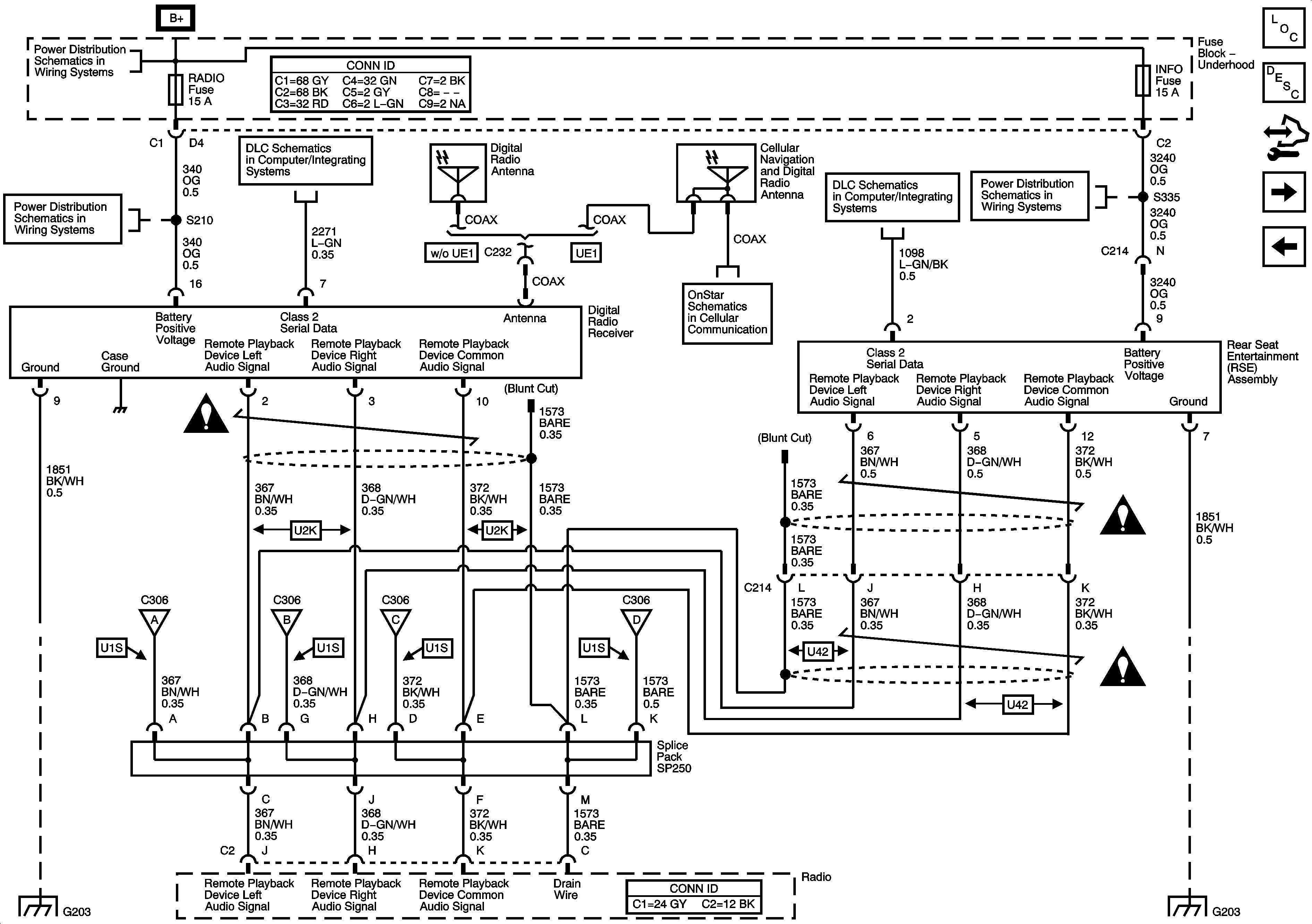
Rear Seat Entertainment (RSE) Asembly (U42), Digital Radio Receiver (U2K), and Remote Playback - CD Player (U1S)

Rear Seat Entertainment (RSE) Assembly (U42), Digital Radio Receiver (U2K), and Remote Playback - CD Player (U1S)


Object Number: 1570772  Size: FS
Master Electrical Component List
Video Entertainment System Description and Operation
Control Module References
Rear Seat Audio (RSA) Controller and Amplifier
Remote Playback Device - CD PLayer (U1S)
B+ Bus Bar
RADIO, RADIO/AMP, and S/ROOF Fuses
Power, Ground, DLC, and Splice Pack SP205
Entertainment Schematic Icons
Remote Playback Device - CD PLayer (U1S)
G203 - 1 of 2
Remote Playback Device - CD PLayer (U1S)
Remote Playback Device - CD PLayer (U1S)
Remote Playback Device - CD PLayer (U1S)
OnStar
Power, Ground, DLC, and Splice Pack SP205
CIG LTR, EAP, INFO, and RVC Fuses
Entertainment Schematic Icons
Entertainment Schematic Icons
G203 - 1 of 2