GM Service Manual Online
For 1990-2009 cars only
Makes
🢒
Cadillac
🢒
2007
🢒
Escalade EXT
🢒 OnStar
OnStar
Master Electrical Component List
OnStar Description and Operation
Control Module References
CIG LTR, EAP, INFO, and RVC Fuses
B+ Bus Bar
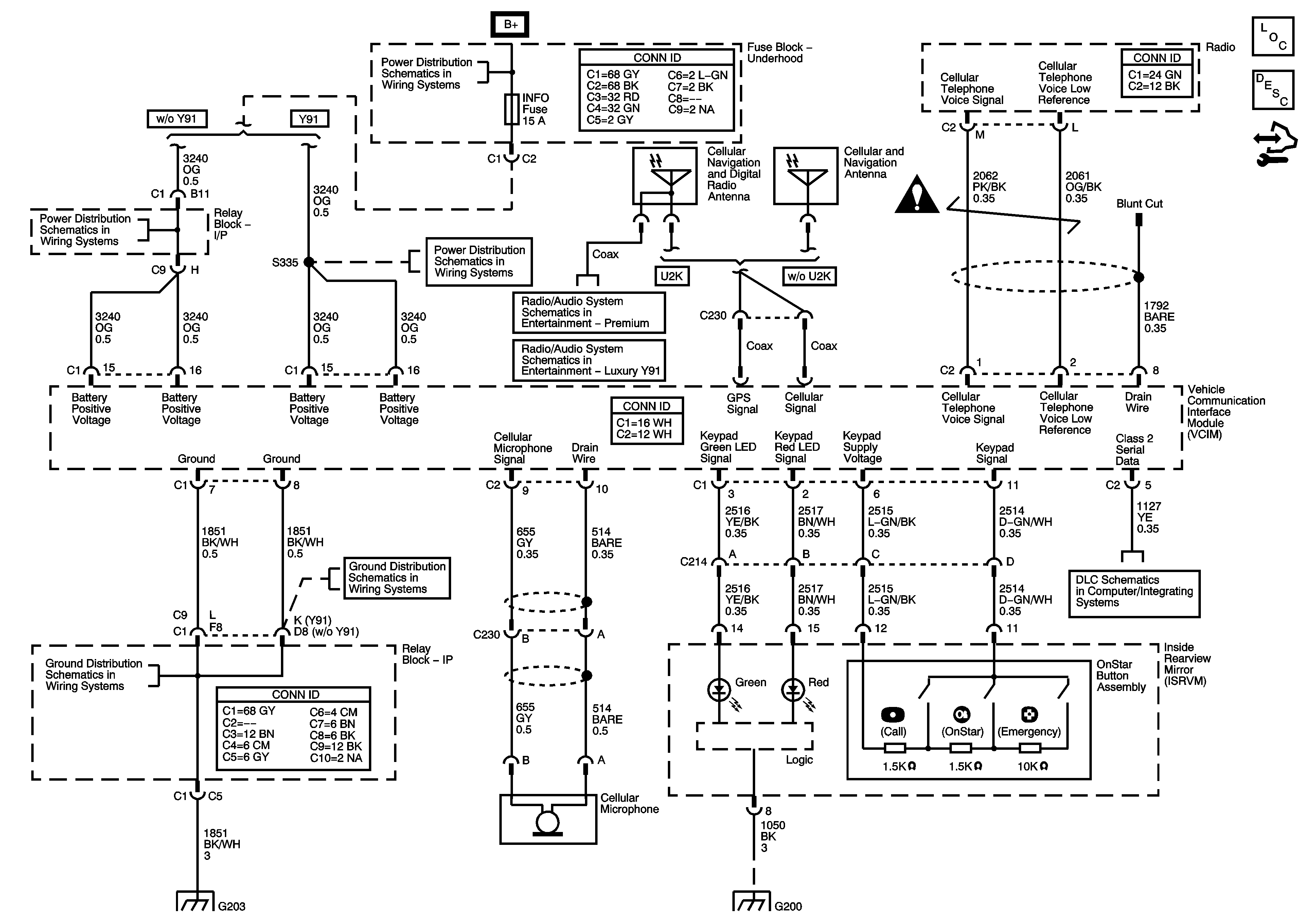
Power, Ground, Serial Data, and VCIM
CIG LTR, EAP, INFO, and RVC Fuses
Rear Seat Entertainment (RSE) Asembly (U42), Digital Radio Receiver (U2K), and Remote Playback - CD Player (U1S)
G203 - 1 of 2
G203 - 1 of 2
G203 - 1 of 2
G115 and G200 - 1 of 2
Power, Ground, DLC, and Splice Pack SP205