GM Service Manual Online
For 1990-2009 cars only
Makes
🢒
Cadillac
🢒
2007
🢒
Escalade EXT
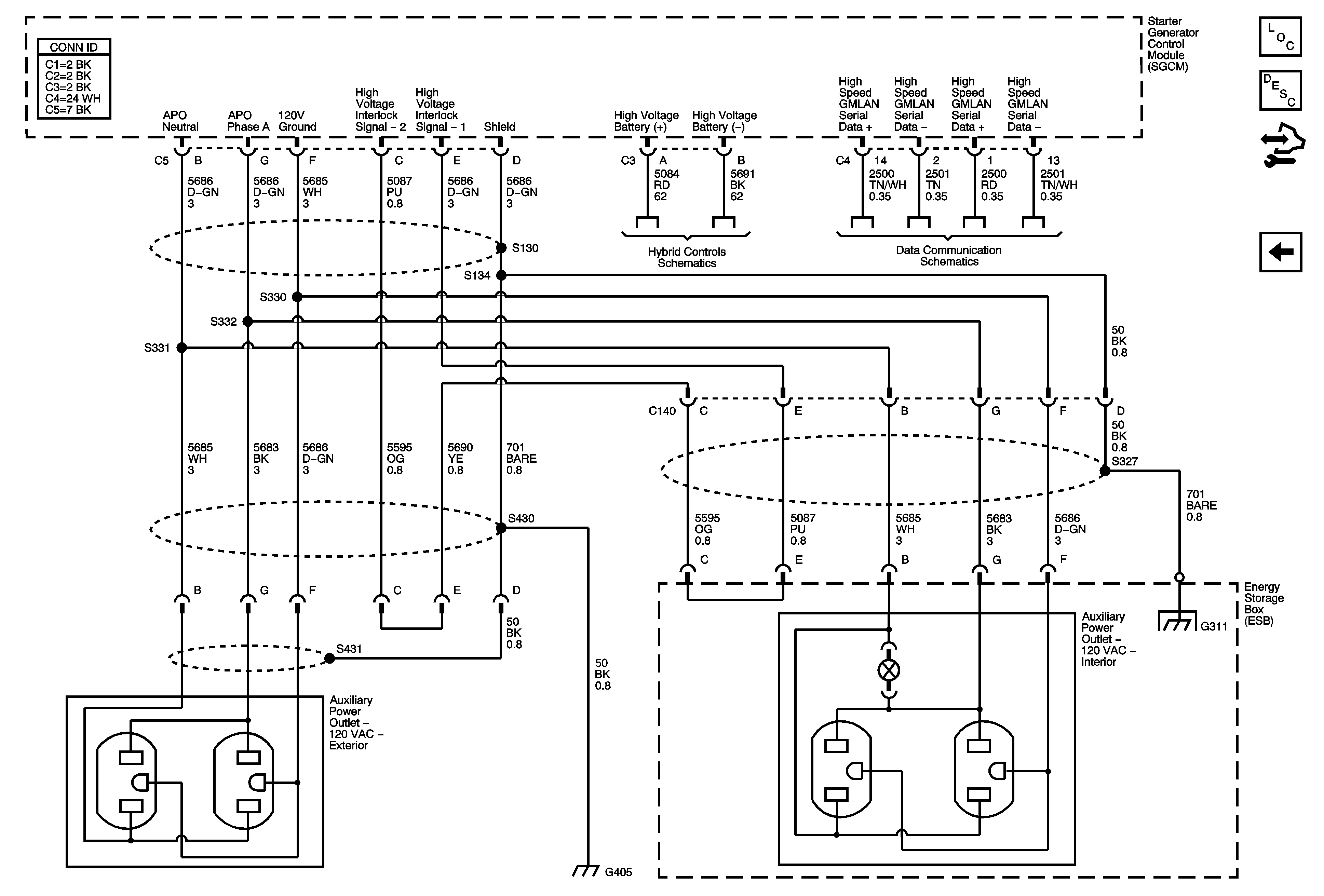
🢒 120-volt AC Outlets (HP2) - 2 of 2
120-volt AC Outlets (HP2) - 2 of 2
120-Volt AC Outlets (HP2) 2 of 2
Master Electrical Component List
Power Outlets Description and Operation
Control Module References
120-volt AC Outlets (HP2) - 1 of 2
G120, G121, G122, G310, G311, and G405 (HP2)
Starting - 2 of 2 and Energy Storage
High Speed GM LAN (HP2)