GM Service Manual Online
For 1990-2009 cars only
Makes
🢒
Cadillac
🢒
2007
🢒
Escalade EXT
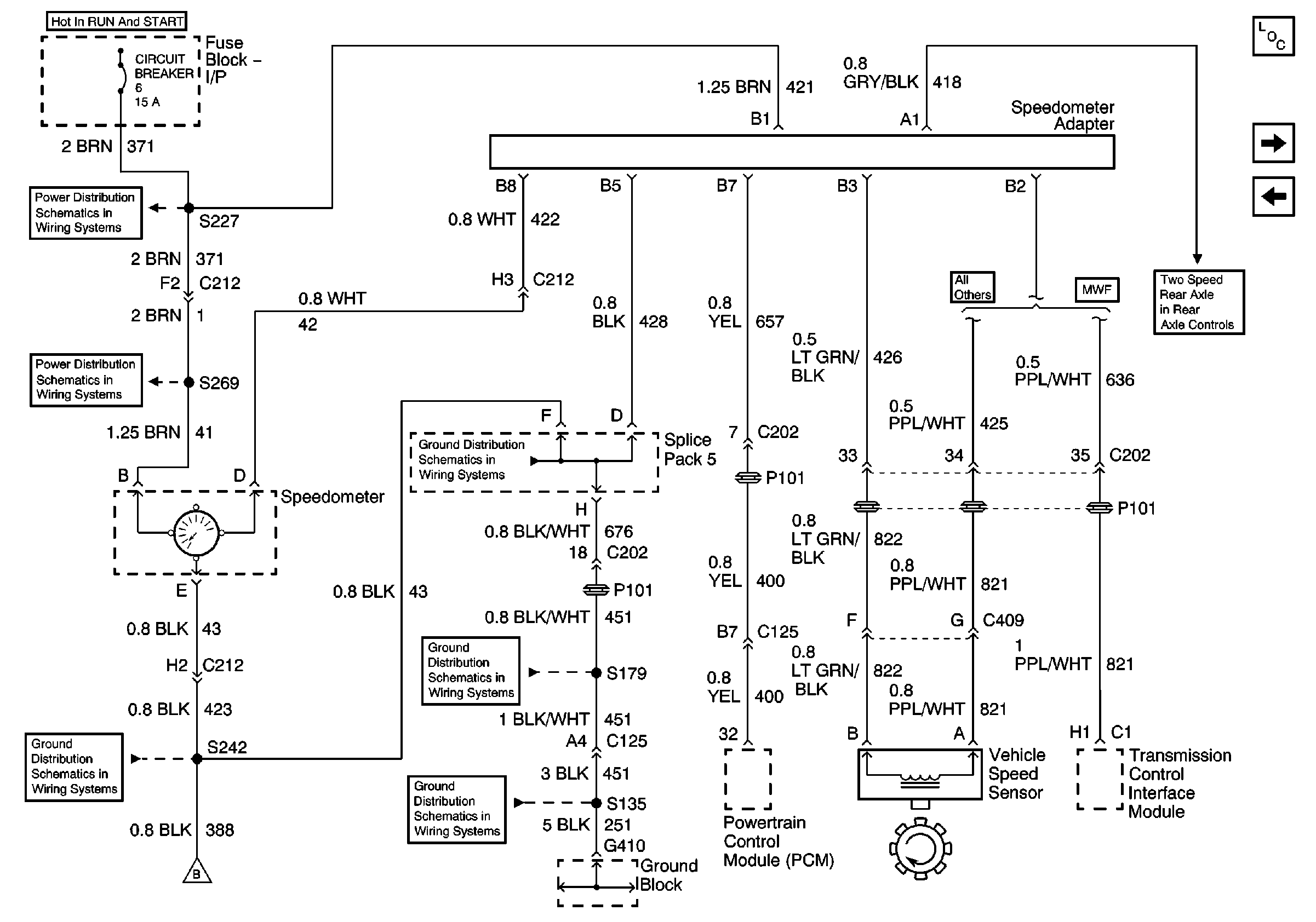
🢒 Speedometer Adapter
Speedometer Adapter
Speedometer Adapter
Master Electrical Component List
Instrument Panel Cluster
Dual Fuel Tank Control
IP Fuse Block, Circuit Breaker 6 (1 of 3)
Circuit Breaker 6 (2 of 3)
G105 Continued, Splice Pack 5, S242
G410, S135, S179, S407
G410, S135, S179, S407
Electric Operated-Switches (2 of 2)