GM Service Manual Online
For 1990-2009 cars only
Makes
🢒
Cadillac
🢒
2007
🢒
Escalade EXT
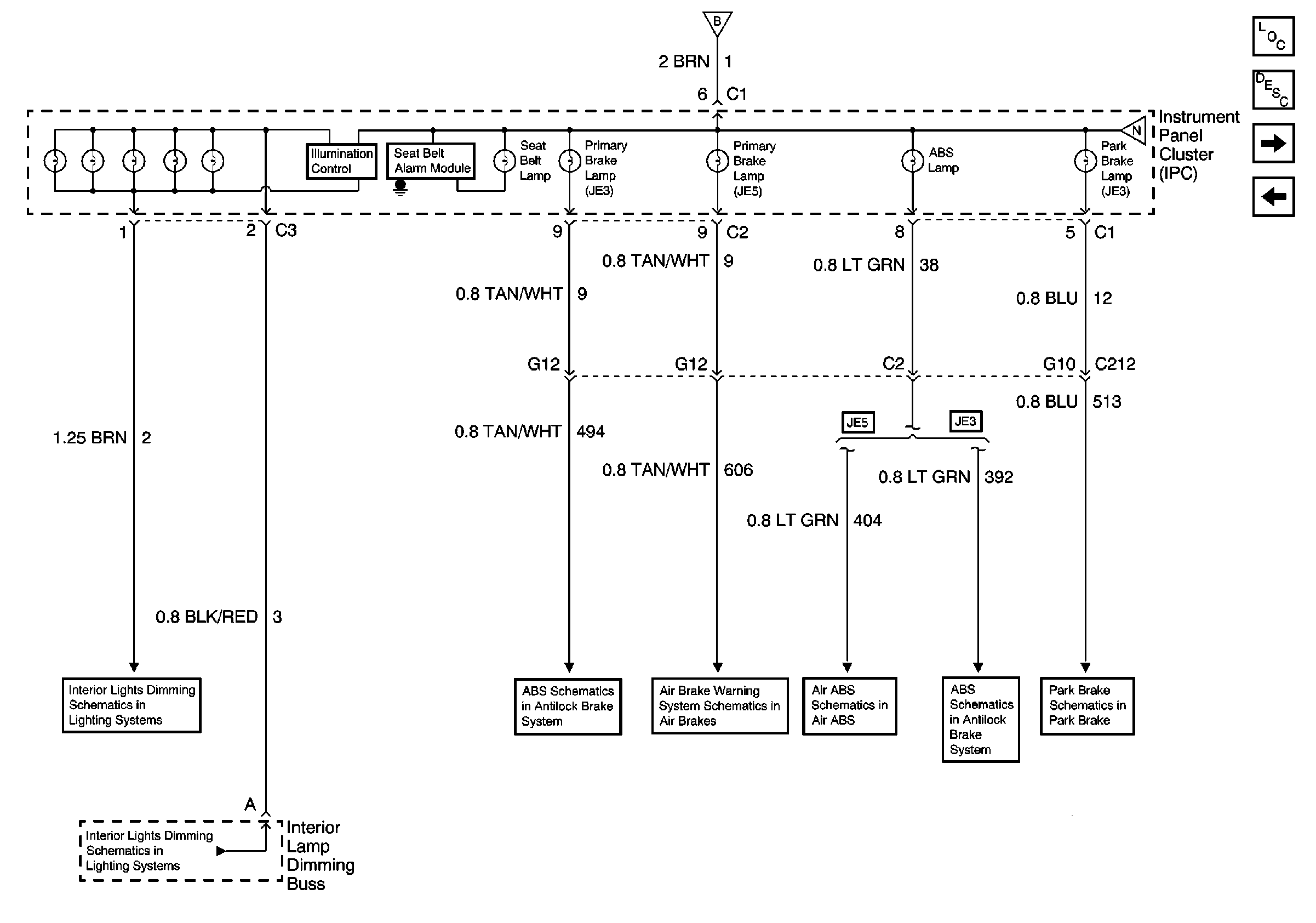
🢒 Illumination, Seat Belt, Primary Brake, ABS and Park Brake Lamps
Illumination, Seat Belt, Primary Brake, ABS and Park Brake Lamps
Illumination, Seat Belt, Primary Brake, ABS and Park Brake Lamps
Master Electrical Component List
Indicator/Warning Message Description and Operation
Aux Brake, Apply Park Brake, RH Turn, Volt Meter, LH Turn and Service Park Brake Lamps
DRL, Service Trans Filter, Low Coolant, Oil Filter, Bat, High Beam and Service Engine Soon Lamps
Fuse Voltage Supply
DRL, Service Trans Filter, Low Coolant, Oil Filter, Bat, High Beam and Service Engine Soon Lamps
Interior Lights Dimming Schematics
Interior Lights Dimming Schematics