GM Service Manual Online
For 1990-2009 cars only
Makes
🢒
Cadillac
🢒
2007
🢒
Escalade EXT
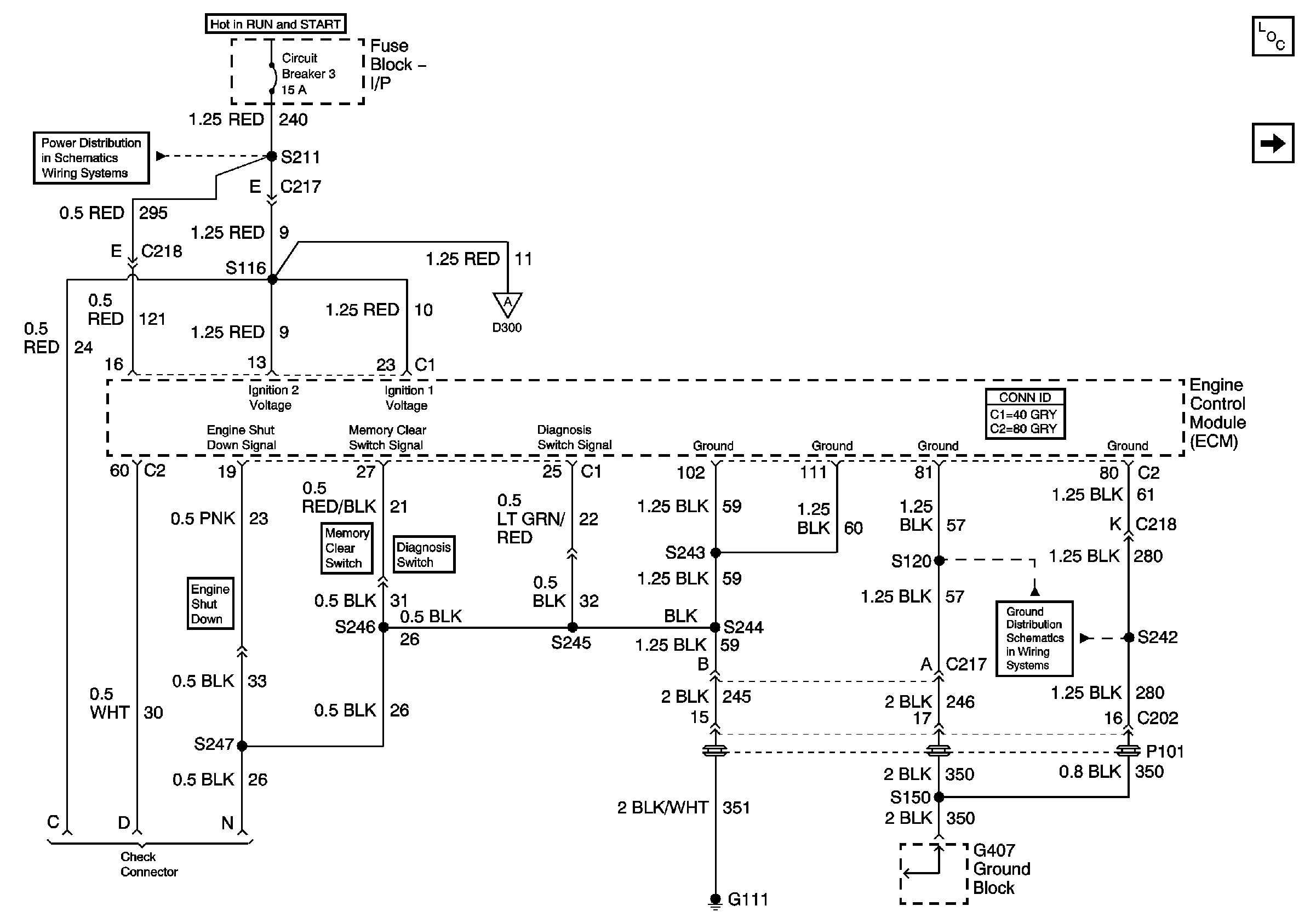
🢒 Engine Electrical LG4 System - ECM, EBCM, IGN Main Relay
Engine Electrical LG4 System - ECM, EBCM, IGN Main Relay
Module Power, Ground, Serial Data, and MIL
Master Electrical Component List
Engine Controls Schematics (LG4) - Module Power, Serial Data, and MIL
Power Distribution System Schematics - Fuse Block I/P, C.B. 1, 2, 3
Engine Controls LG4 Schematics - Turbo Charge Boost Pressure Sens, ECM
Ground Distribution Schematics - G407, G409, S108, S137, S150, S120