GM Service Manual Online
For 1990-2009 cars only
Makes
🢒
Cadillac
🢒
2007
🢒
Escalade EXT
🢒 Front
Front
Front
Master Electrical Component List
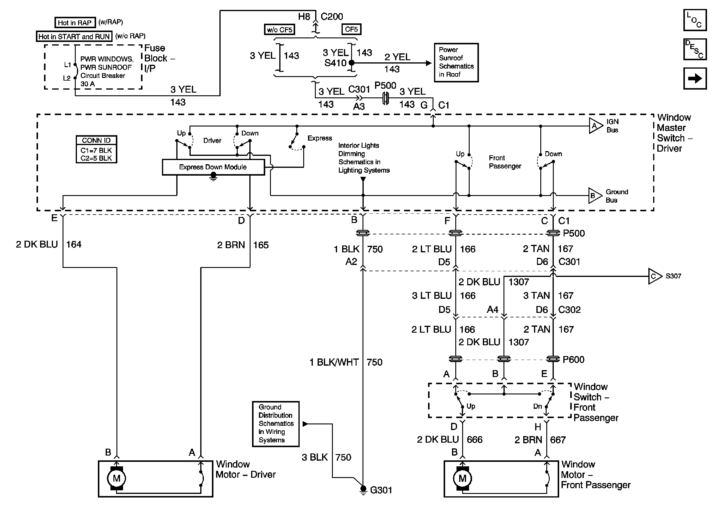
Power Windows Description and Operation
Rear
Power Sunroof
Door and Seat Switches
Rear
Rear
Rear
G301 (Page 1 of 2)