GM Service Manual Online
For 1990-2009 cars only
Makes
🢒
Cadillac
🢒
2008
🢒
Escalade EXT
🢒
Transmission/Transaxle
🢒
Transfer Case - MP 3023/3024-NQH
🢒 Transfer Case Control Schematics
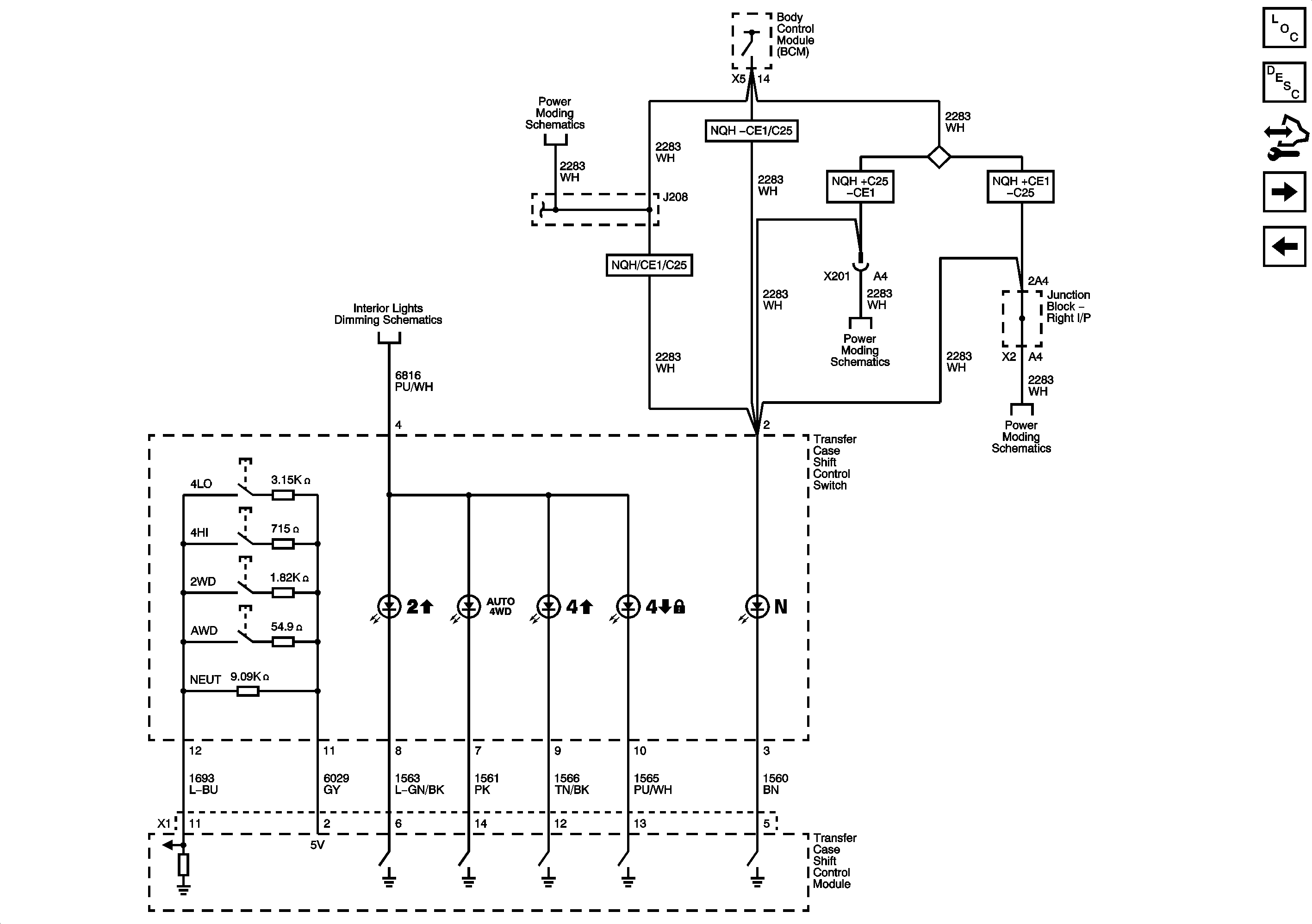
Figure
1:
Power and Ground
Master Electrical Component List
Transfer Case Description and Operation
Control Module References
Shift Control and Indicators
RUN/CRANK Bus - AIRBAG IGN, MISC IGN and SEO/ALC Fuses
AMP, ELEC RUN BOARD, ESC/ALC EXH, EXP/BRK MDL, and TREC Fuses
Encoder Motor and Serial Data
Serial Data Communication Enable and Wake-up Circuits
G102, G104, and G108
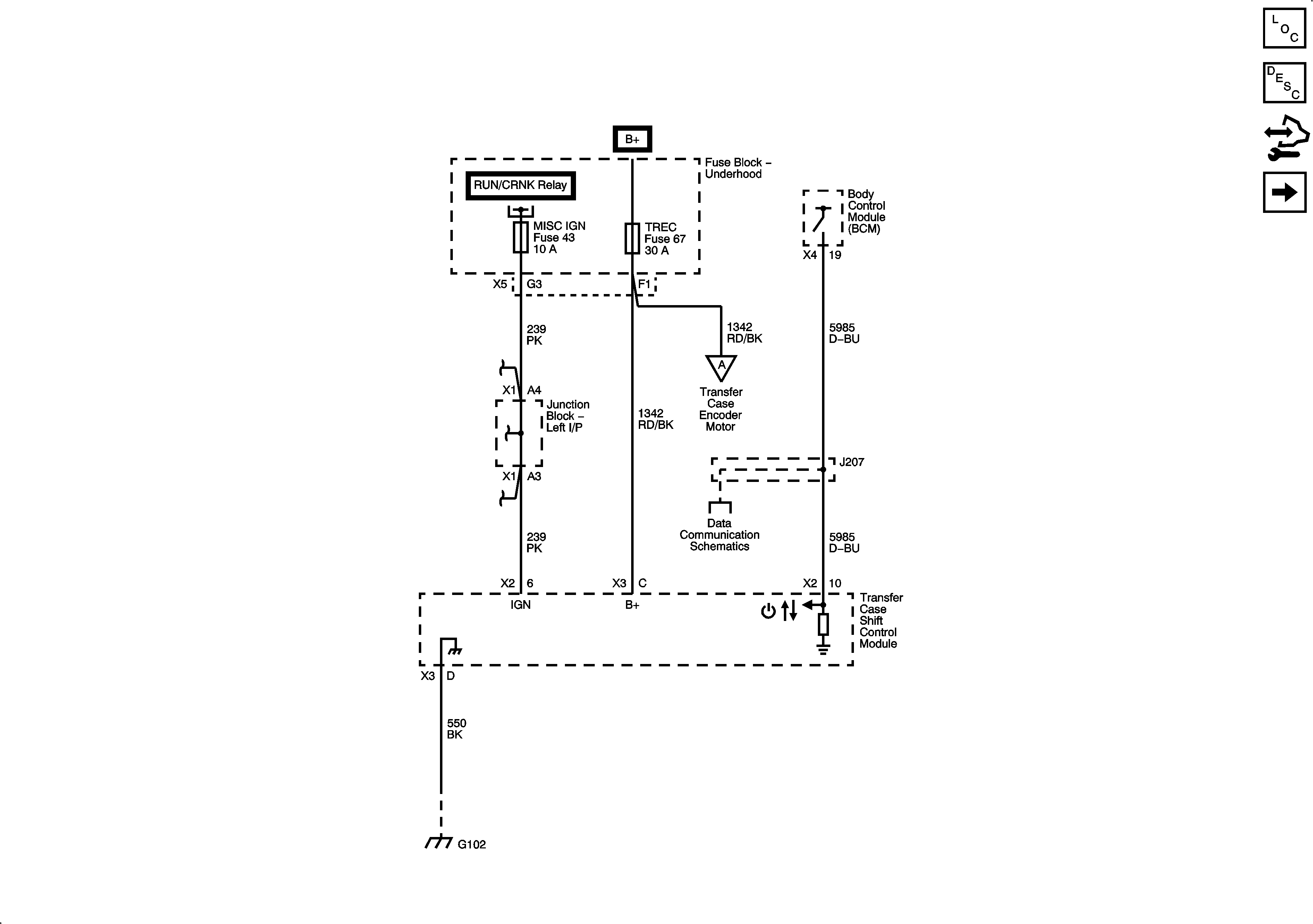
Figure
2:
Shift Control and Indicators
Master Electrical Component List
Transfer Case Description and Operation
Control Module References
Encoder Motor and Serial Data
Power and Ground
Ignition 1 Voltage
Ignition 1 Voltage
Ignition 1 Voltage
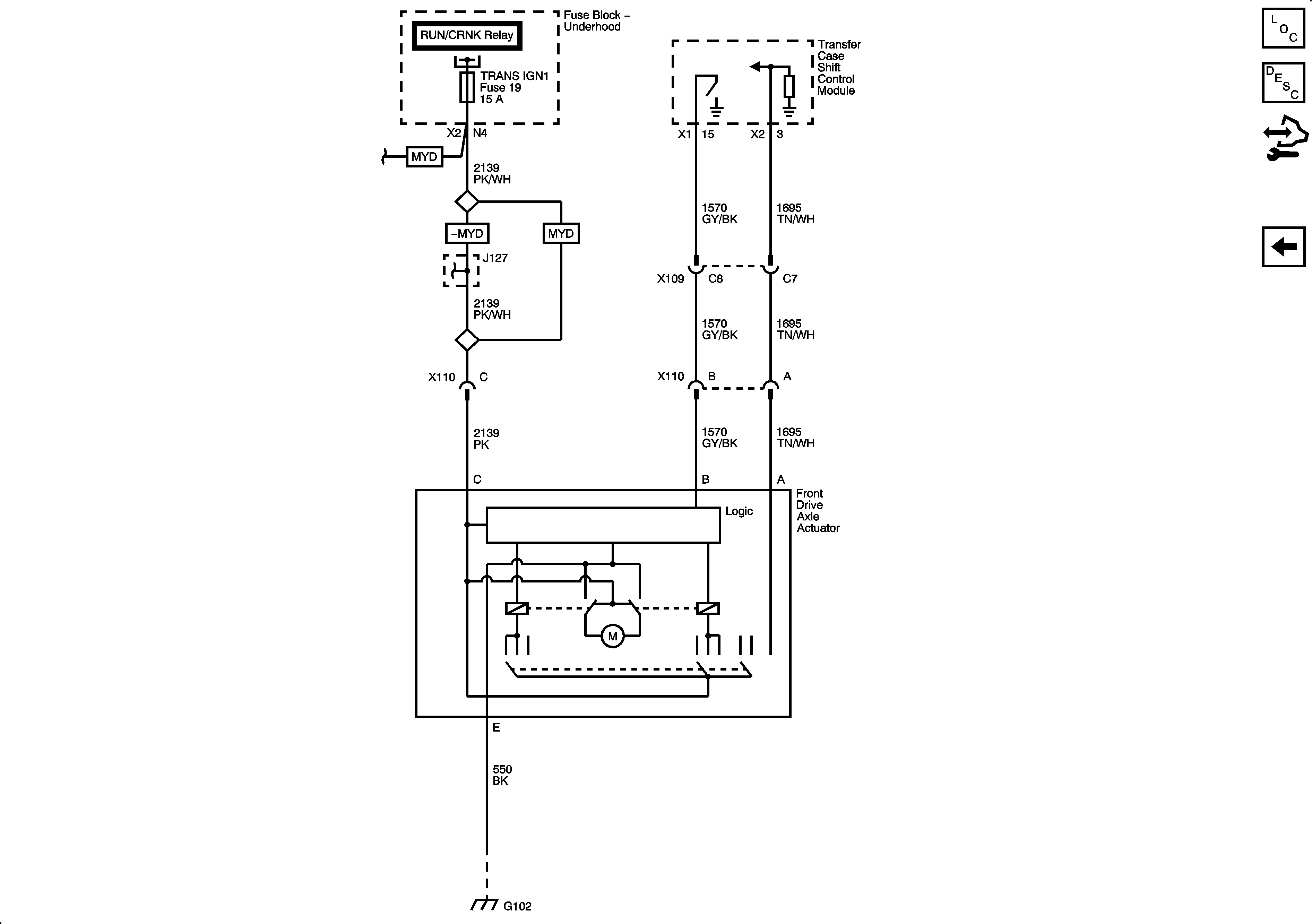
Figure
3:
Encoder Motor and Serial Data
Master Electrical Component List
Transfer Case Description and Operation
Control Module References
Front Drive Axle Actuator and Speed Sensors
Shift Control and Indicators
Data Communication Schematics
HIgh Speed Bus - 2 of 2
Power and Ground
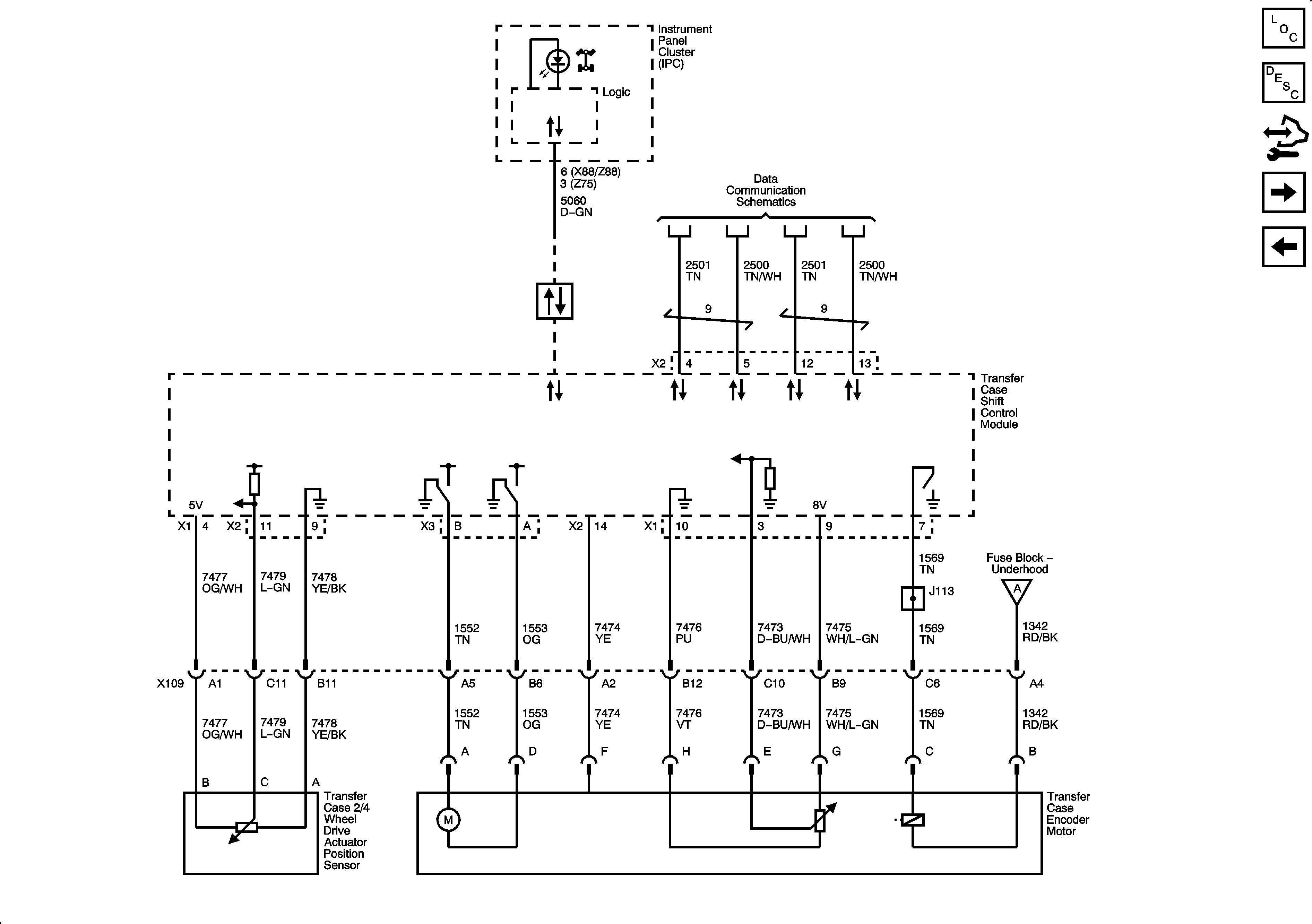
Figure
4:
Front Drive Axle Actuator and Speed Sensors
Master Electrical Component List
Transfer Case Description and Operation
Control Module References
Encoder Motor and Serial Data
RUN/CRANK Bus - ECM-IGN and TRANS IGN 1 Fuses
G102, G104, and G108