GM Service Manual Online
For 1990-2009 cars only
Makes
🢒
Cadillac
🢒
2004
🢒
SRX
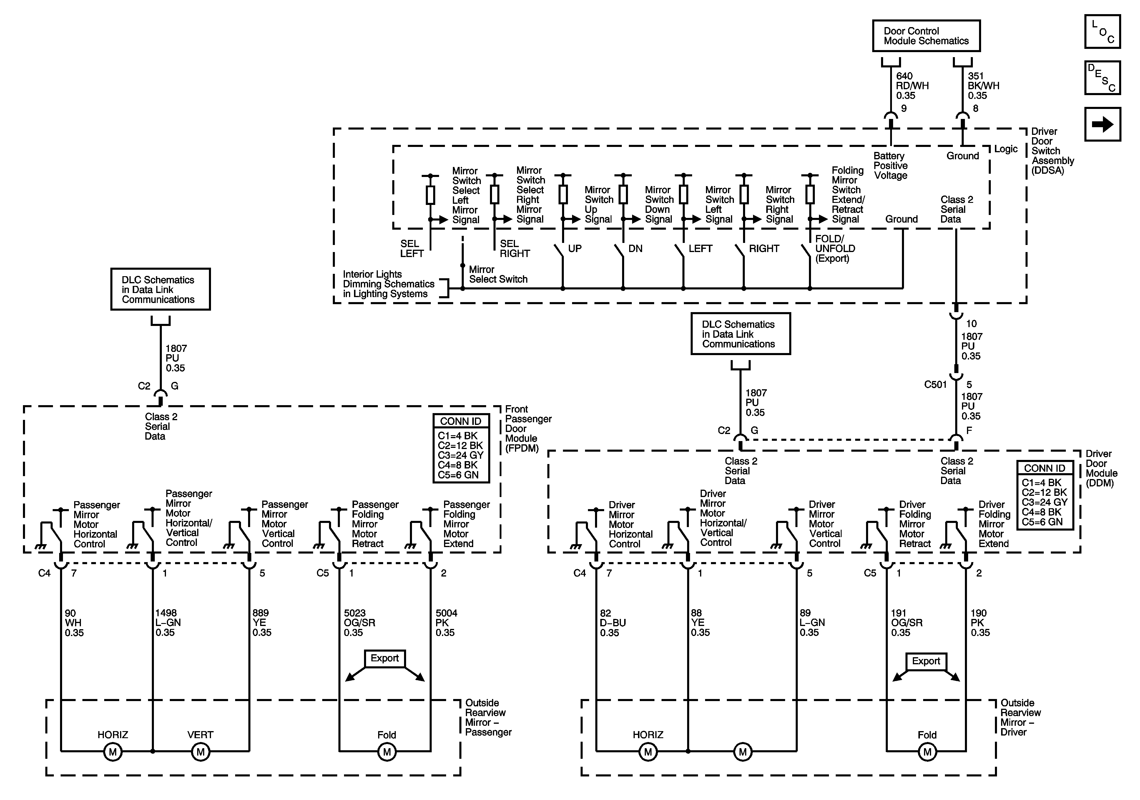
🢒 Driver and Passenger Power Outside Mirrors (w/o A45)
Driver and Passenger Power Outside Mirrors (w/o A45)
Driver and Passenger Power Outside Mirrors (w/o A45)
Master Electrical Component List
Outside Mirror Description and Operation
Driver Power OutsideMirror (A45)
DDM Power, Ground and Serial Data
Class 2 Serial Data - 2 of 2
Dimming Lamps - 2 of 2
Class 2 Serial Data - 1 of 2