GM Service Manual Online
For 1990-2009 cars only
Makes
🢒
Cadillac
🢒
2005
🢒
SRX
🢒 Power, Ground, Serial Data and Switches
Power, Ground, Serial Data and Switches
Power, Ground, Serial Data, and Swtiches
Master Electrical Component List
Electronic Component Description
Control Module References
Sensors and Solenoids
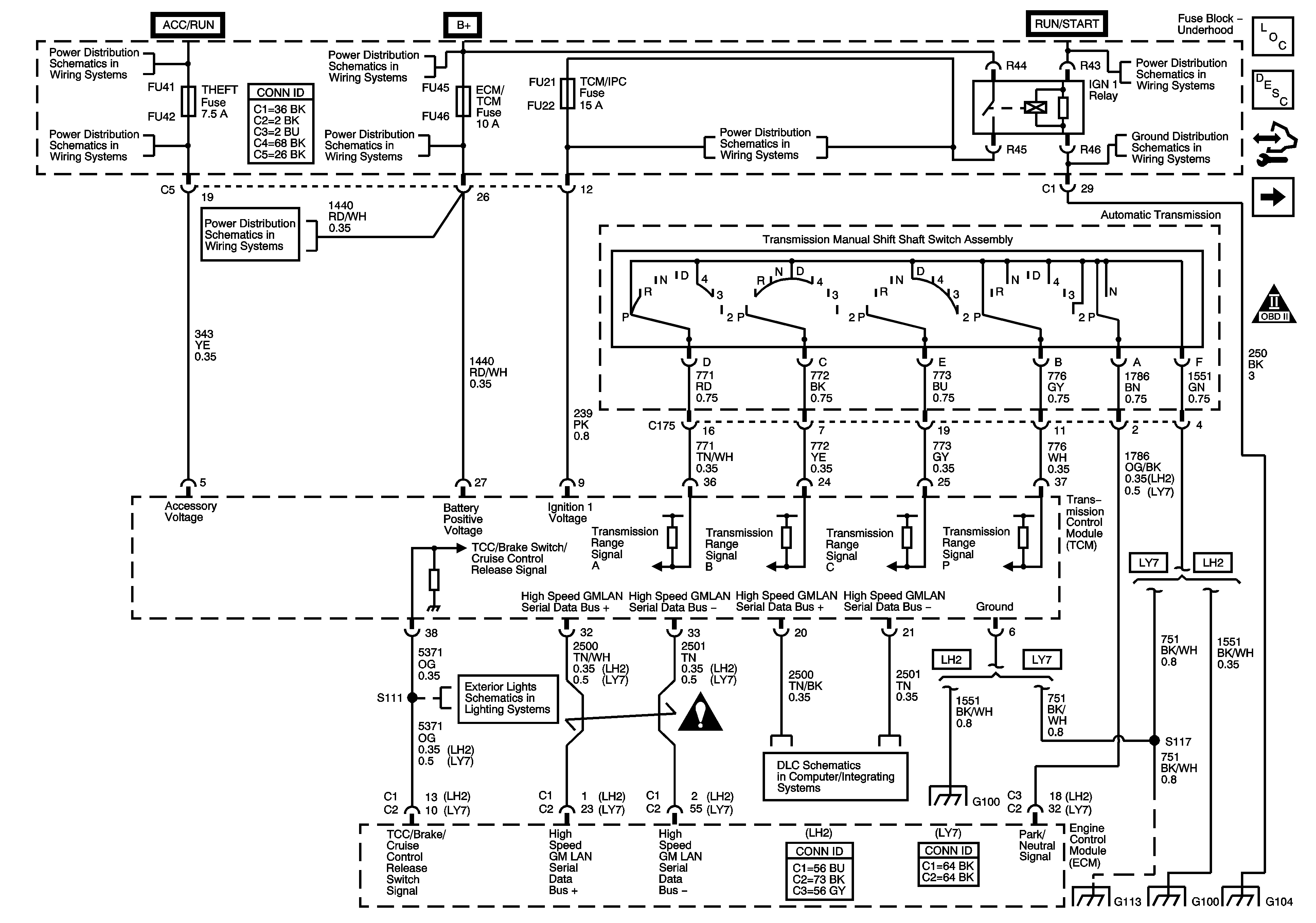
Automatic Transmission Schematic Icons
RIM and THEFT Fuses and Ignition Switch - 2 of 2
Fuse Block - Underhood B+ Bus Schematic
RIM and THEFT Fuses and Ignition Switch - 2 of 2
CCP (B+), DIM/ALDL, EBCM (B+), ECM/TCM, Flasher, and VOLT CHECK Fuses
CCP (B+), DIM/ALDL, EBCM (B+), ECM/TCM, Flasher, and VOLT CHECK Fuses
ABS, STARTER RLY, STRG CTLS, TCM/IPC, and WASH NOZ Fuses
RIM and THEFT Fuses and Ignition Switch - 2 of 2
G104
Tail Lamps and Stop Lamps - Export
Automatic Transmission Schematic Icons
Power, Ground, GMLAN and Key Word 2000 Serial Data
G100 - LH2
G111, G112, G113, G114 and G306
G100 - LH2
G104