GM Service Manual Online
For 1990-2009 cars only
Makes
🢒
Cadillac
🢒
2007
🢒
STS
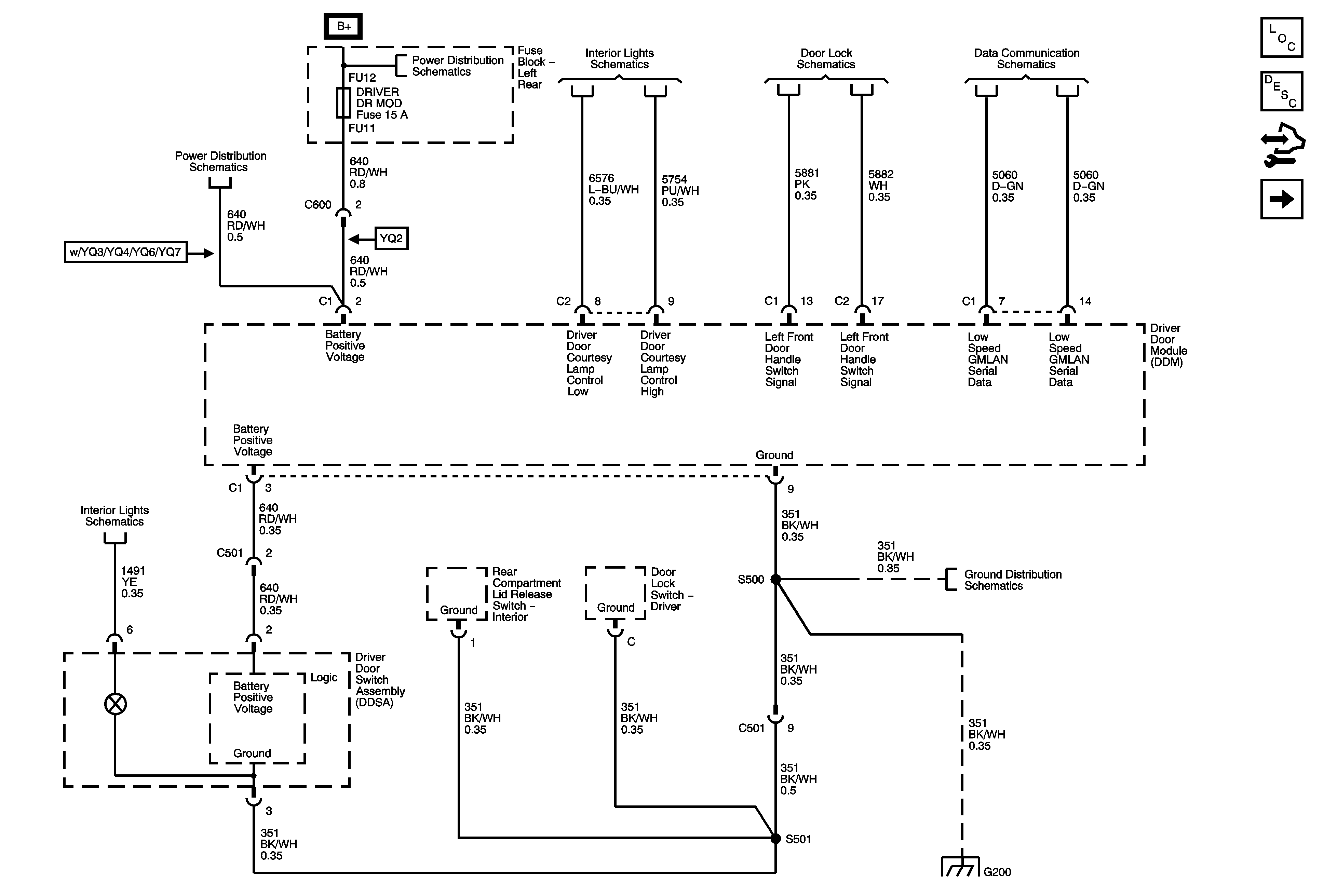
🢒 DDM Power, Ground and DLC
DDM Power, Ground and DLC
DDM Power, Ground and DLC
Master Electrical Component List
Power Door Locks Description and Operation
Control Module References
07 STS Door Control Module - DDM Signals/Controls 1 of 2
Fuse Block - Left Rear: TV/VICS, ELC SOL, ESC Module, DVR DR Module, Rear Door Module, Theft Shifter and Amp Fuses
Fuse Block - Left Rear Bussing
Front Door Puddle Lamps, DIC/Dimmer Switch
Left Front Door Handle Assembly, Door Status Indicator - Driver
GM LAN - Low Speed 1 of 2
Dimming 3 of 3
G200 (1 of 2)
G200 (1 of 2)