GM Service Manual Online
For 1990-2009 cars only
Makes
🢒
Cadillac
🢒
1999
🢒
Seville
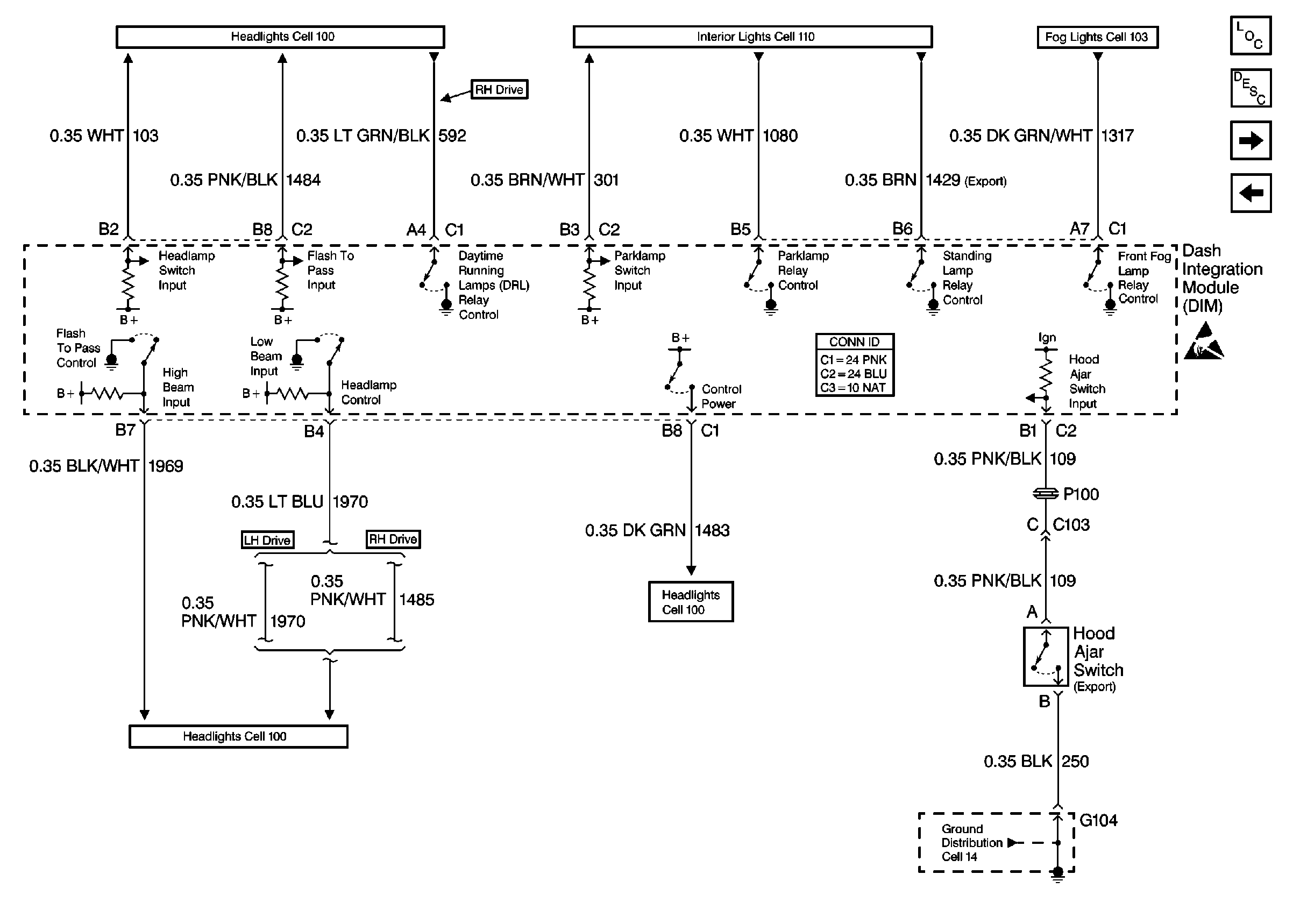
🢒 Cell 51: DIM Inputs and Outputs (1 of 2)
Cell 51: DIM Inputs and Outputs (1 of 2)
Cell 51: DIM Inputs and Outputs (1 of 2)
Body Control Module Components
Body Control System Circuit Description
Cell 51: DIM Inputs and Outputs (2 of 2)
Cell 51: DIM Ignition Inputs
Fog Lights Schematics Front
Interior Lights Schematics
Headlights Schematics Domestic
Headlights Schematics Domestic
Headlights Schematics Domestic
Cell 14: G104