GM Service Manual Online
For 1990-2009 cars only
Makes
🢒
Cadillac
🢒
1999
🢒
Seville
🢒 Cell 148: Inside Mirror
Cell 148: Inside Mirror
Cell 148: Inside Mirror
Stationary Windows Components
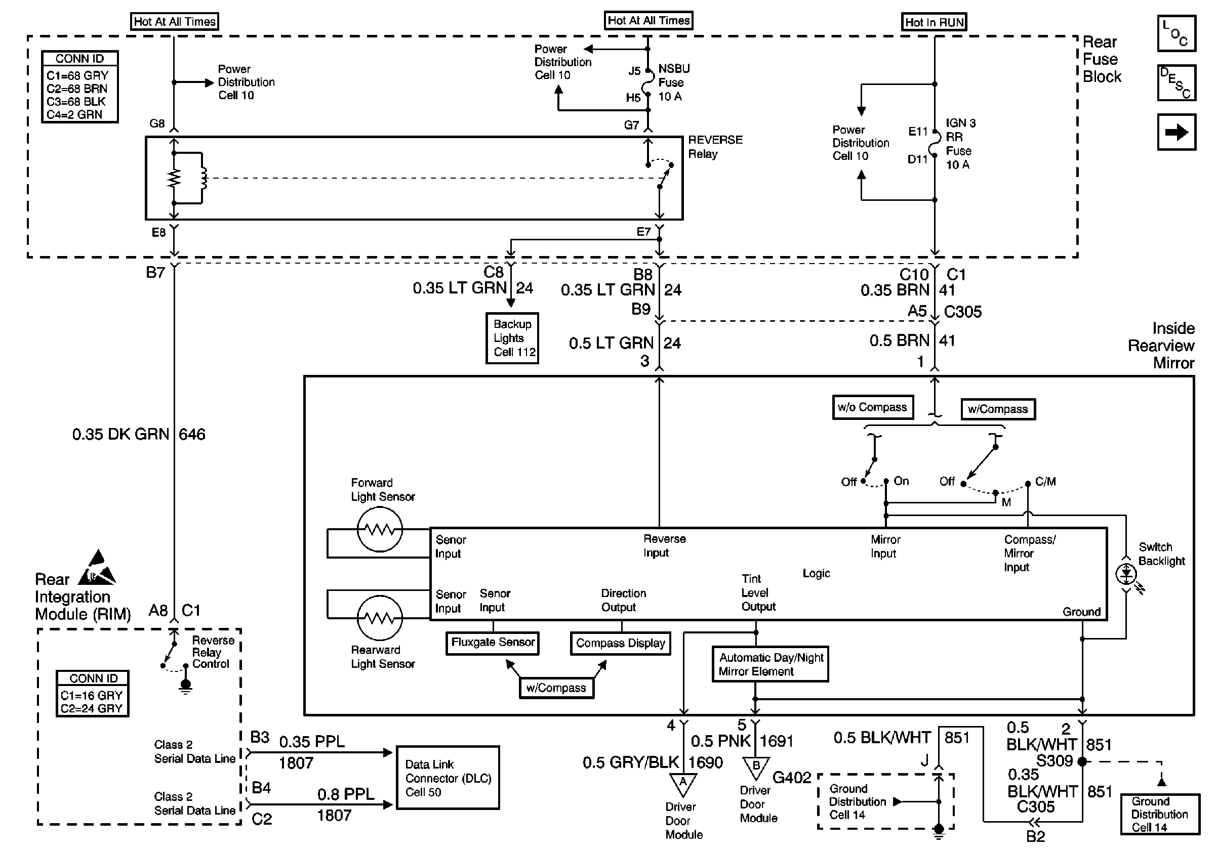
Automatic Day-Night Mirrors Circuit Description
Cell 148: LH Outside Mirror
ESD Notice
Cell 10: Battery
Cell 10: Battery
Cell 10: IGN 3 RR Fuses
Cell 14: G402 (1 of 2)
Cell 14: G402 (1 of 2)
Cell 112
Cell 50: Data Link Connector Power and Ground (LH Drive)
Cell 148: LH Outside Mirror
Cell 14: G402 (1 of 2)