GM Service Manual Online
For 1990-2009 cars only
Makes
🢒
Cadillac
🢒
2000
🢒
Seville
🢒 PDM, RF AND RR Actuators and Switches
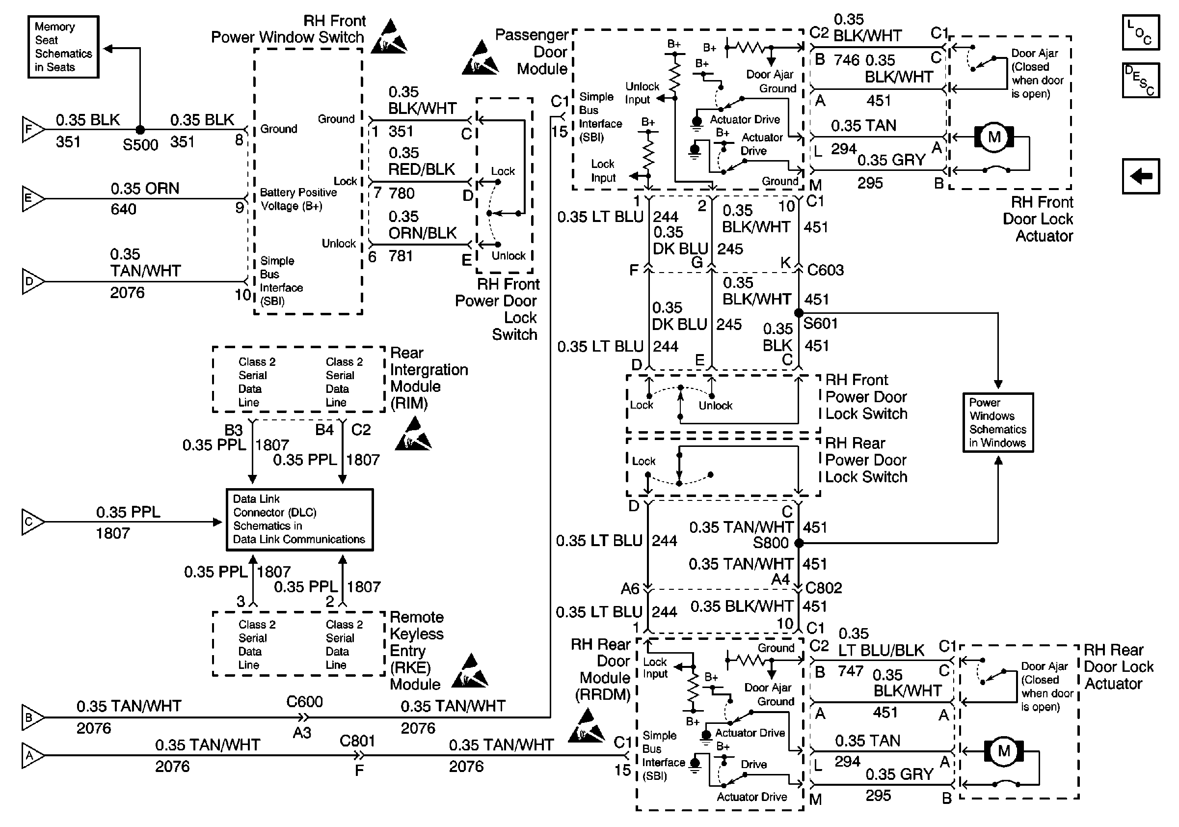
PDM, RF AND RR Actuators and Switches
PDM, RF AND RR Actuators and Switches
DDM, LH Actuator, LR Switch and LR Actuator
Class 2 Serial Data Line (LH Drive)
RH Power Window
Memory Function Switch
Power Door Systems Components
Power Windows Circuit Description
Handling ESD Sensitive Parts Notice
Handling ESD Sensitive Parts Notice
Handling ESD Sensitive Parts Notice
Handling ESD Sensitive Parts Notice
Handling ESD Sensitive Parts Notice
Power Door Locks Circuit Description
DDM, LH Actuator, LR Switch and LR Actuator
DDM, LH Actuator, LR Switch and LR Actuator
DDM, LH Actuator, LR Switch and LR Actuator
DDM, LH Actuator, LR Switch and LR Actuator
DDM, LH Actuator, LR Switch and LR Actuator
DDM, LH Actuator, LR Switch and LR Actuator