GM Service Manual Online
For 1990-2009 cars only
Makes
🢒
Cadillac
🢒
2000
🢒
Seville
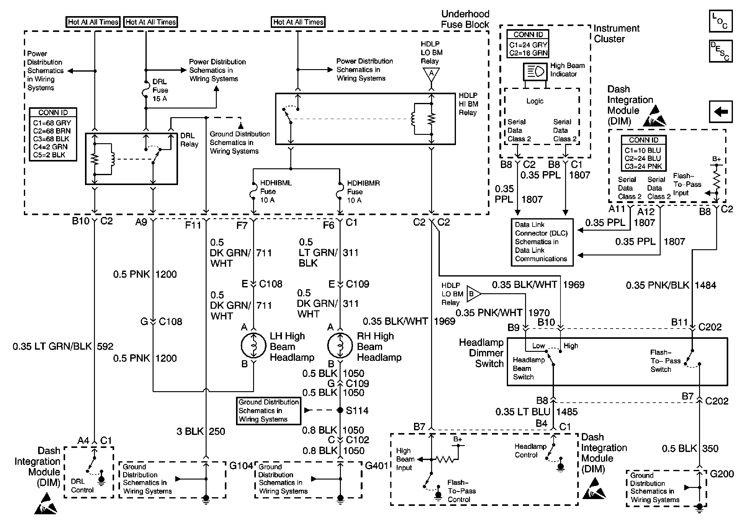
🢒 DRL, High Beam Headlamps, Headlamp Dimmer Switch
DRL, High Beam Headlamps, Headlamp Dimmer Switch
DRL, High Beam Headlamps, Headlamp Dimmer Switch
Lighting Systems Components
Headlights Circuit Description
A/C CLU, FOG/DRL, INJR 1 and INJR 2 Fuses
A/C CLU, FOG/DRL, INJR 1 and INJR 2 Fuses
HDHI BML, HDHI BMR, HDLO BML, and HDLO BMR Fuses
Low Beam Headlamps
Handling ESD Sensitive Parts Notice
Handling ESD Sensitive Parts Notice
Handling ESD Sensitive Parts Notice
Low Beam Headlamps
G104
G401 3 of 3
G200 1 of 2
Low Beam Headlamps
Class 2 Serial Data Line (LH Drive)