GM Service Manual Online
For 1990-2009 cars only
Makes
🢒
Cadillac
🢒
2000
🢒
Seville
🢒 Power and Components
Power and Components
Power and Components
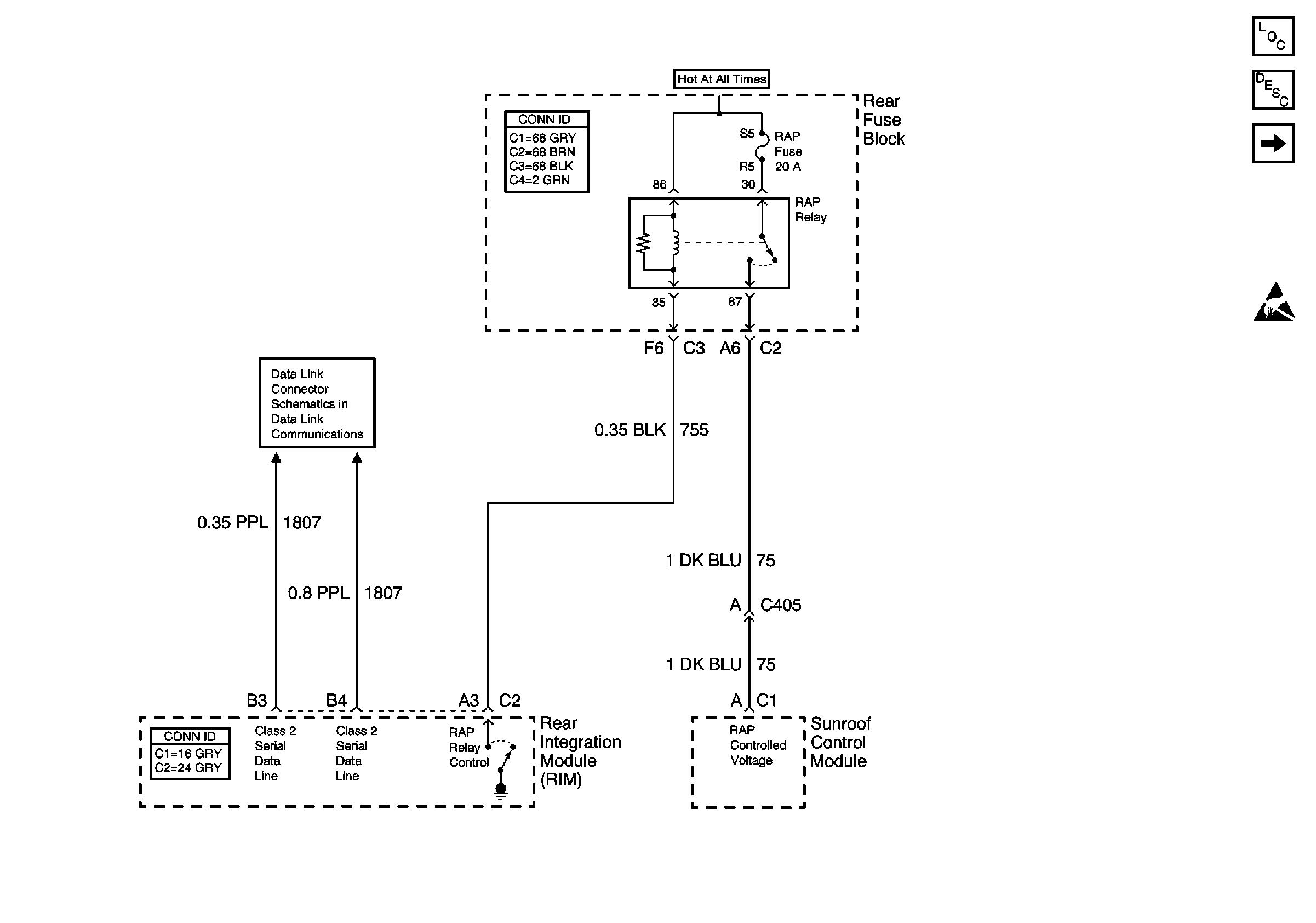
Retained Accessory Power (RAP) Components
Retained Accessory Power (RAP) Circuit Description
DIM Inputs
Handling ESD Sensitive Parts Notice
Class 2 Serial Data Line (LH Drive)