GM Service Manual Online
For 1990-2009 cars only
Makes
🢒
Cadillac
🢒
2004
🢒
Seville
🢒 Engine Controls Schematics-Ignition Controls Sensors
Engine Controls Schematics-Ignition Controls Sensors
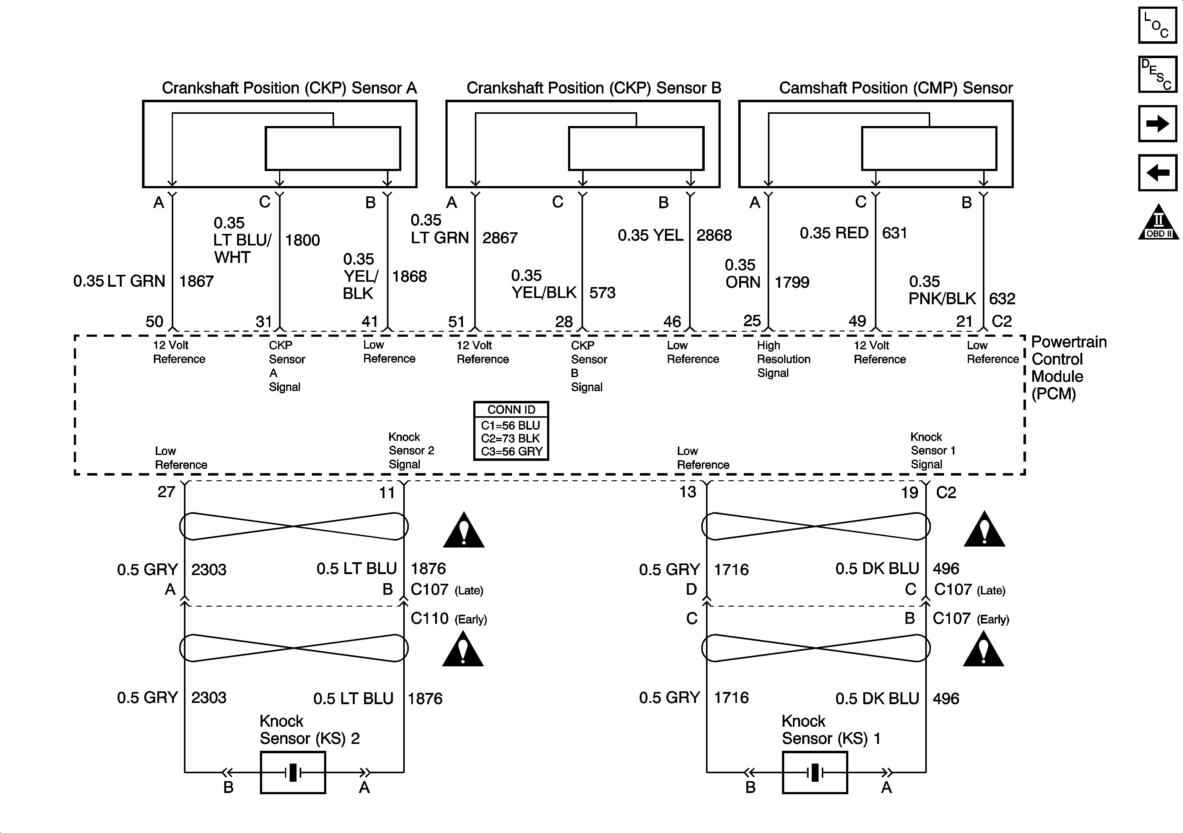
Ignition Controls -- Sensors
Master Electrical Component List
Electronic Ignition (EI) System Description
Engine Controls Schematics-Fuel Controls, Fuel Pump, and EVAP Controls
Engine Controls Schematics-Ignition Controls and Ignition Systems
OBD II Symbol Description Notice
Engine Controls Schematic Icons
Engine Controls Schematic Icons