GM Service Manual Online
For 1990-2009 cars only
Makes
🢒
Chevrolet
🢒
1997
🢒
Astro - 2WD
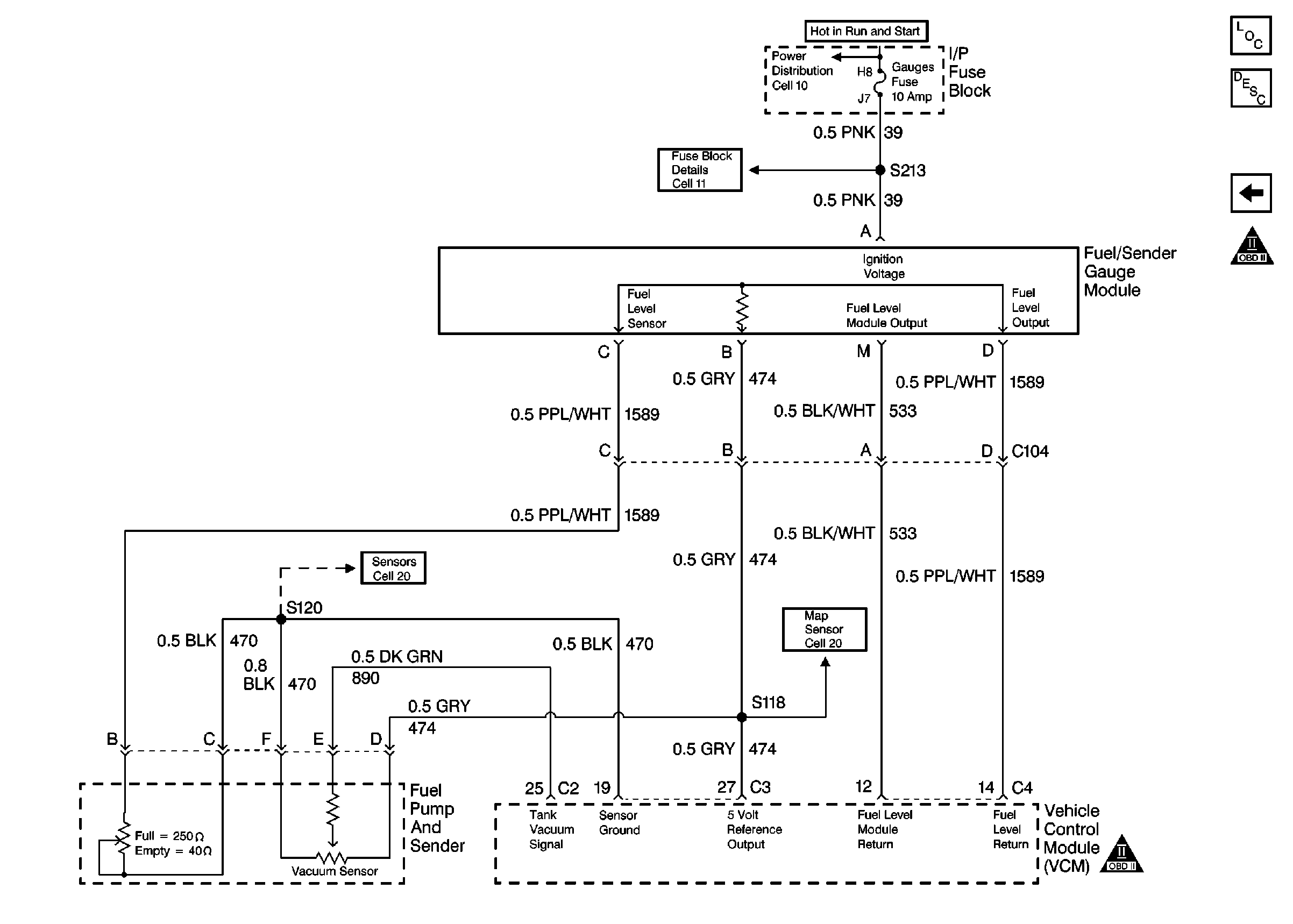
🢒 Fuel Controls
Fuel Controls
Fuel Controls
Engine Controls Components
Fuel System Overview
A/C Compressor Controls
OBD II ICON
Fuel Mixture Input Controls
Fuel Mixture Input Controls