GM Service Manual Online
For 1990-2009 cars only
Makes
🢒
Chevrolet
🢒
2000
🢒
Astro - 2WD
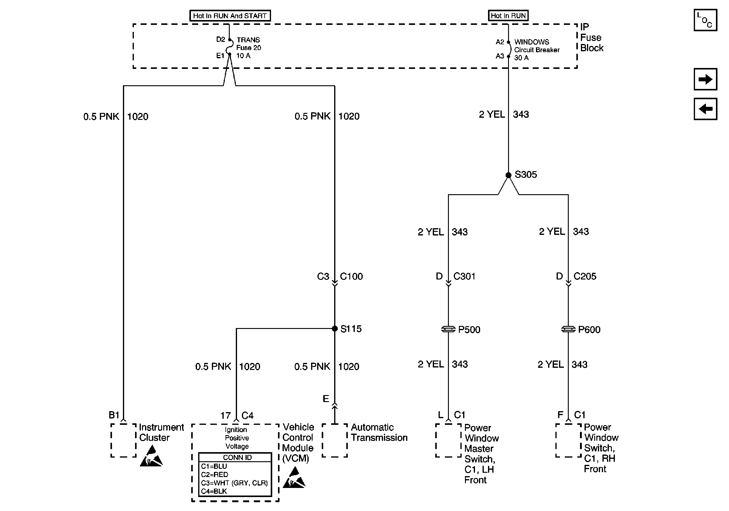
🢒 TRANS Fuse 20 and WINDOWS Circuit Breaker
TRANS Fuse 20 and WINDOWS Circuit Breaker
TRANS Fuse 20 and WINDOWS Circuit Breaker
Power and Grounding Components
WIPER Fuse 17, RADIO ACCY Fuse 2 and RR WIPER Fuse 23
GAUGES Fuse 4, AIR BAG Fuse 10 and TURN-B/U Fuse 16
Handling ESD Sensitive Parts Notice
Handling ESD Sensitive Parts Notice