GM Service Manual Online
For 1990-2009 cars only
Makes
🢒
Chevrolet
🢒
2000
🢒
Astro - 2WD
🢒 Fuel Injection Controls
Fuel Injection Controls
Fuel Injection Controls
Engine Controls Components
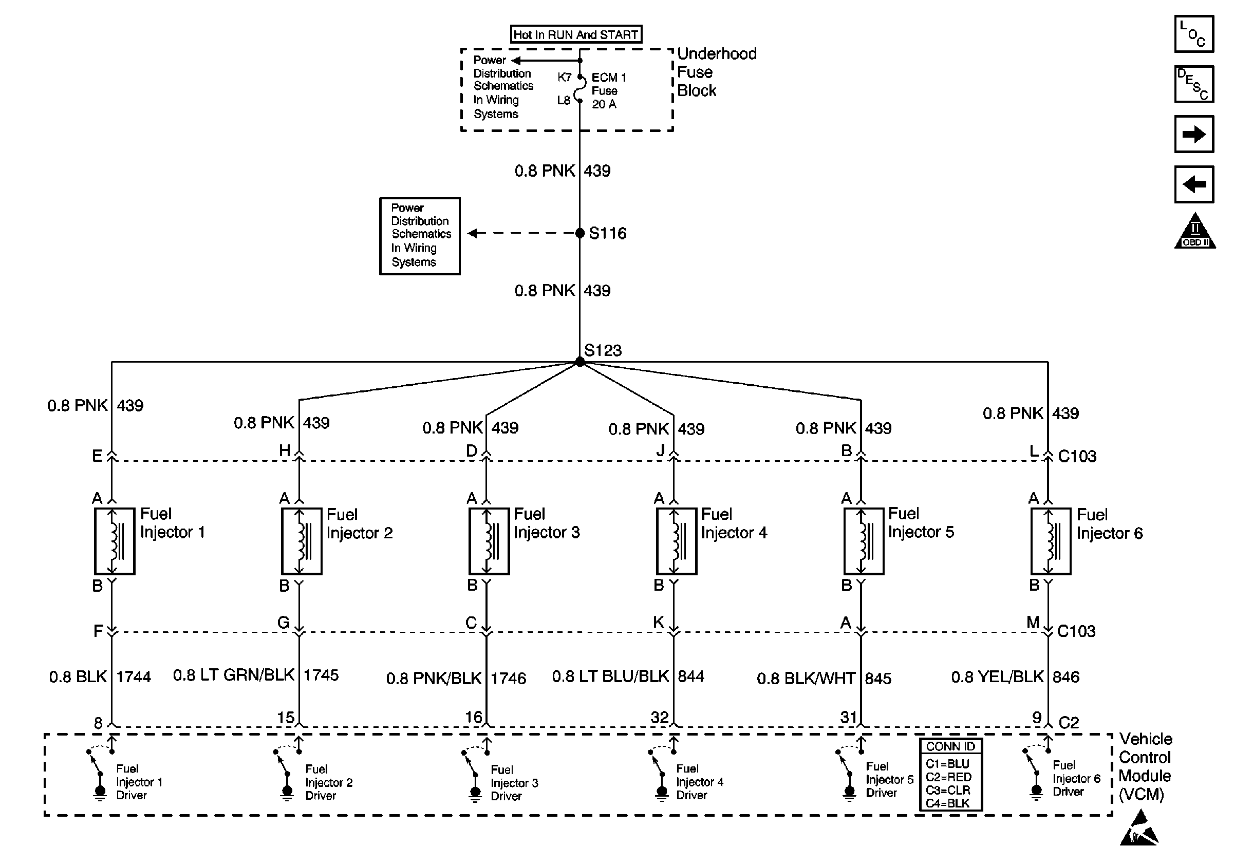
Central Sequential Duel Injection Fuel System Description
Fuel Mixture Input Controls
Fuel Delivery
OBD II Symbol Description Notice
Handling ESD Sensitive Parts Notice
IGN-A Fuse and Ignition Switch
ECM-1 Fuse